Curiosii for ever!: Car repair manuals for everyone.

Yaw Rate Sensor Communication Stop Mode









CAN COMMUNICATION: CAN COMMUNICATION SYSTEM: Yaw Rate Sensor Communication Stop Mode

Yaw Rate Sensor Communication Stop Mode

DESCRIPTION





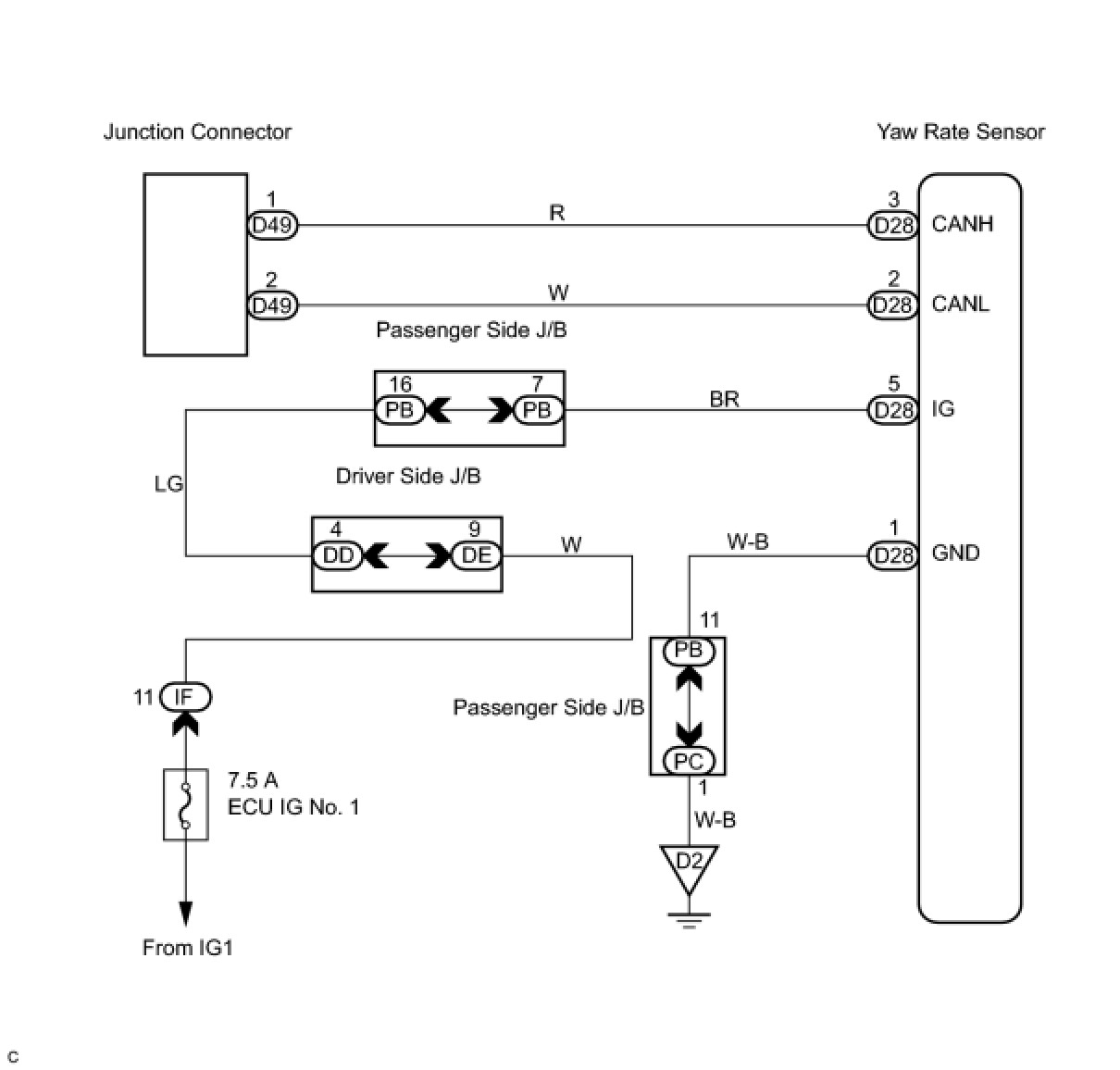
WIRING DIAGRAM





INSPECTION PROCEDURE

PROCEDURE

1. CHECK CAN BUS WIRE (YAW RATE SENSOR SUB BUS LINE DISCONNECTION)





(a) Turn the ignition switch off.
(b) Disconnect the yaw rate sensor connector (D28).
(c) Measure the resistance according to the value(s) in the table below.
Resistance:






NG -- REPAIR OR REPLACE YAW RATE SENSOR SUB BUS LINE OR CONNECTOR (CAN-H, CAN-L)
OK -- Continue to next step.
2. CHECK WIRE HARNESS (IG, GND)





(a) Measure the resistance and voltage according to the value(s) in the table below.
Resistance and voltage:






NG -- REPAIR OR REPLACE HARNESS OR CONNECTOR
OK -- REPLACE YAW RATE SENSOR