Curiosii for ever!: Car repair manuals for everyone.

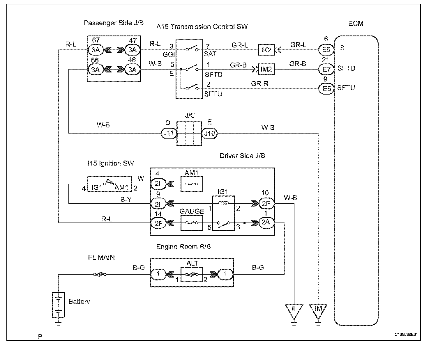
Transmission Control Switch Circuit

Transmission Control Switch Circuit

DESCRIPTION
When moving the shift lever into the S position using the transmission control switch, it is possible to switch the shift range position between 1 (first range) and 5 (fifth range).

Shifting up + once raises one shift range position, and shifting down - lowers one shift range position.

WIRING DIAGRAM

WIRING DIAGRAM: