Curiosii for ever!: Car repair manuals for everyone.

Stop Light Switch Circuit

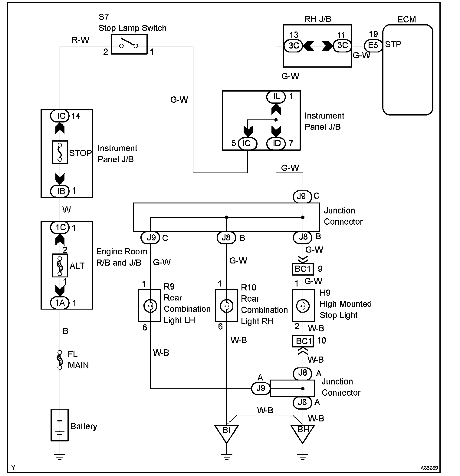
STOP LIGHT SWITCH CIRCUIT

CIRCUIT DESCRIPTION

When the brake pedal is depressed, the stop lamp switch turns on and transmits an STP signal to the ECM. Upon receipt of the STP signal, the ECM determines that the brakes have been applied. The signal voltage level is the same as that of the voltage which is applied to the stop lamps.

In addition, the STP signal is used to control the fuel cut-off engine speed. Therefore, the fuel cut-off engine speed is slightly reduced when the vehicle is braking.

Wiring Diagram:






INSPECTION PROCEDURE

Step 1-3:




Step 4:




Hand-held tester

Step 1-3:




Step 3 (Continued)-4:




OBD II scan tool (excluding the hand-held tester)