Curiosii for ever!: Car repair manuals for everyone.

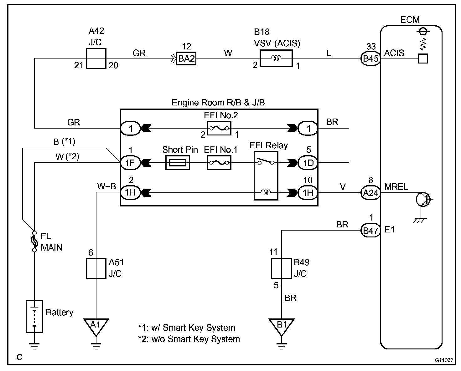
ACIS Control Circuit

ACIS CONTROL CIRCUIT

CIRCUIT DESCRIPTION




This circuit opens and closes the Intake Air Control Valve (IACV) in response to changes in the engine load in order to increase the intake efficiency (ACIS: Acoustic Control Induction System).

When the engine speed is between 2,200 and 4,100 rpm and the throttle valve opening angle is 60 degree or more, the ECM supplies current to the VSV (ON status), to close the IACV. Under other conditions, the VSV is usually OFF and the IACV is open.

Wiring Diagram:






Step 1-2:




Step 3:




INSPECTION PROCEDURE