Curiosii for ever!: Car repair manuals for everyone.

Electrical Diagrams

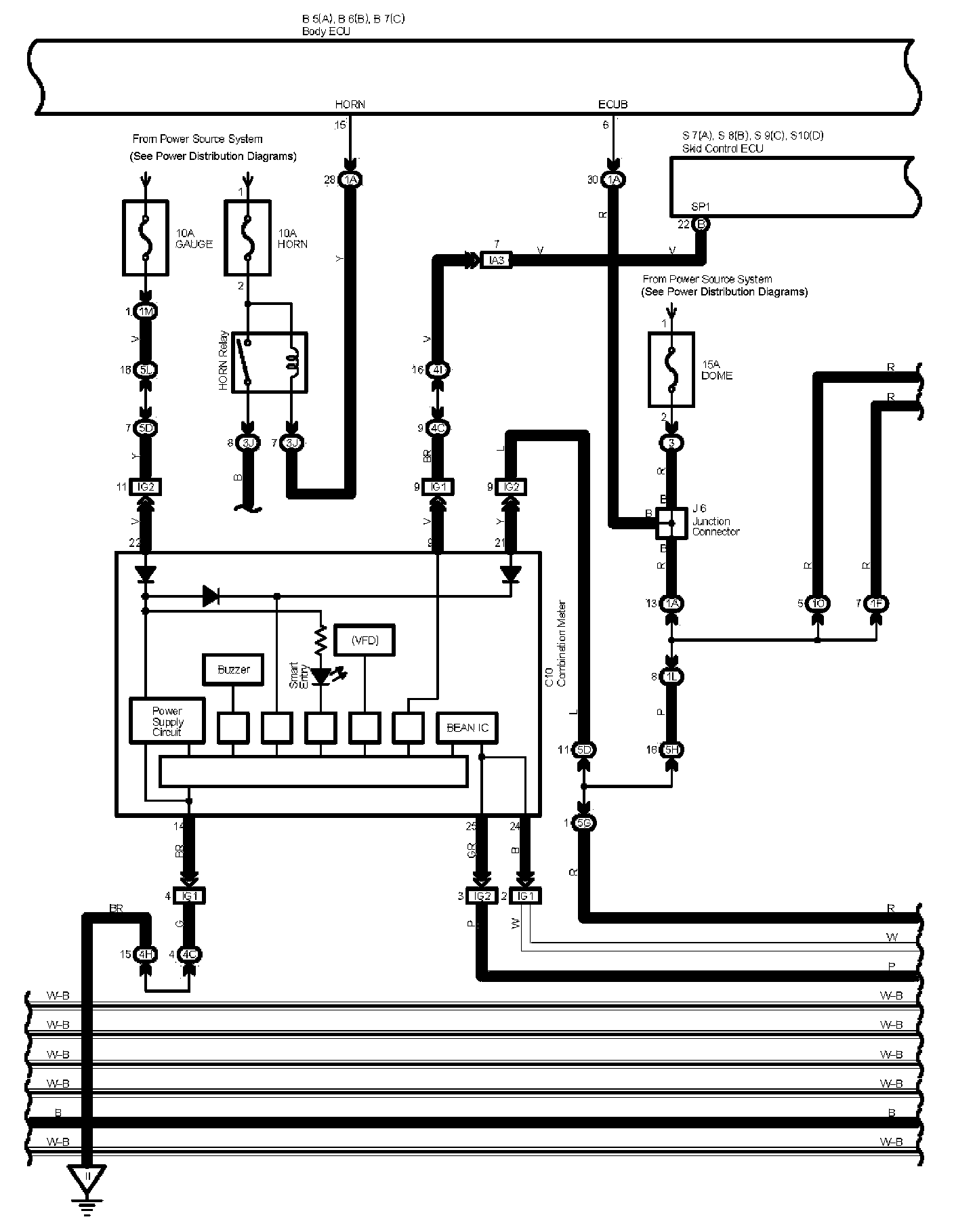
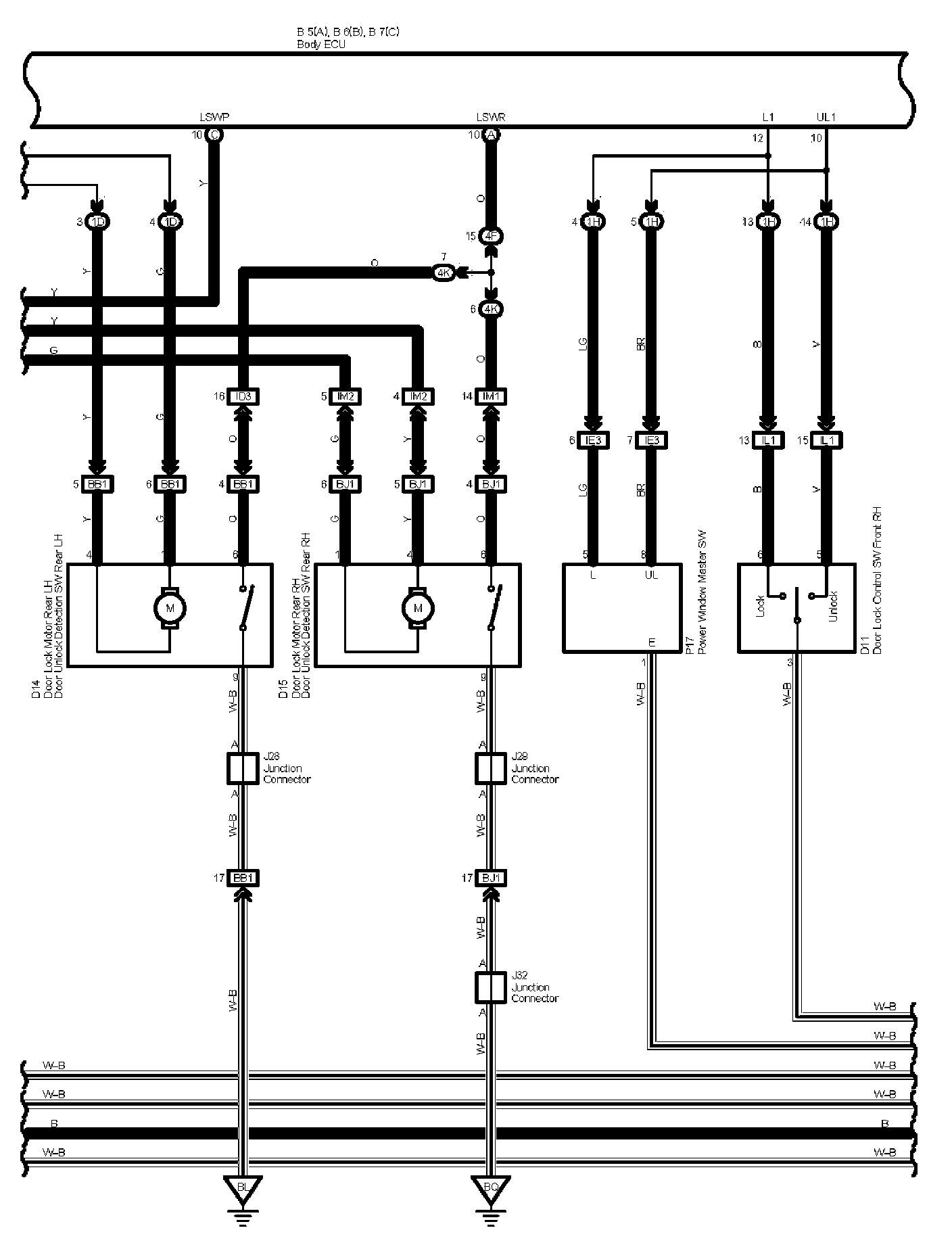
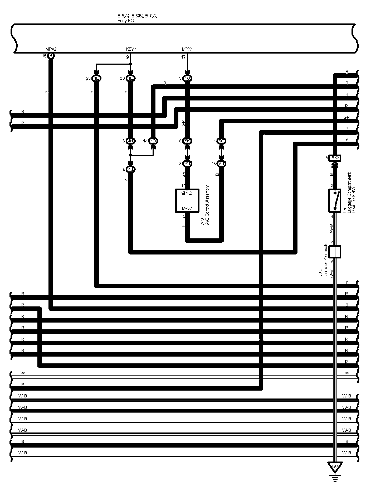
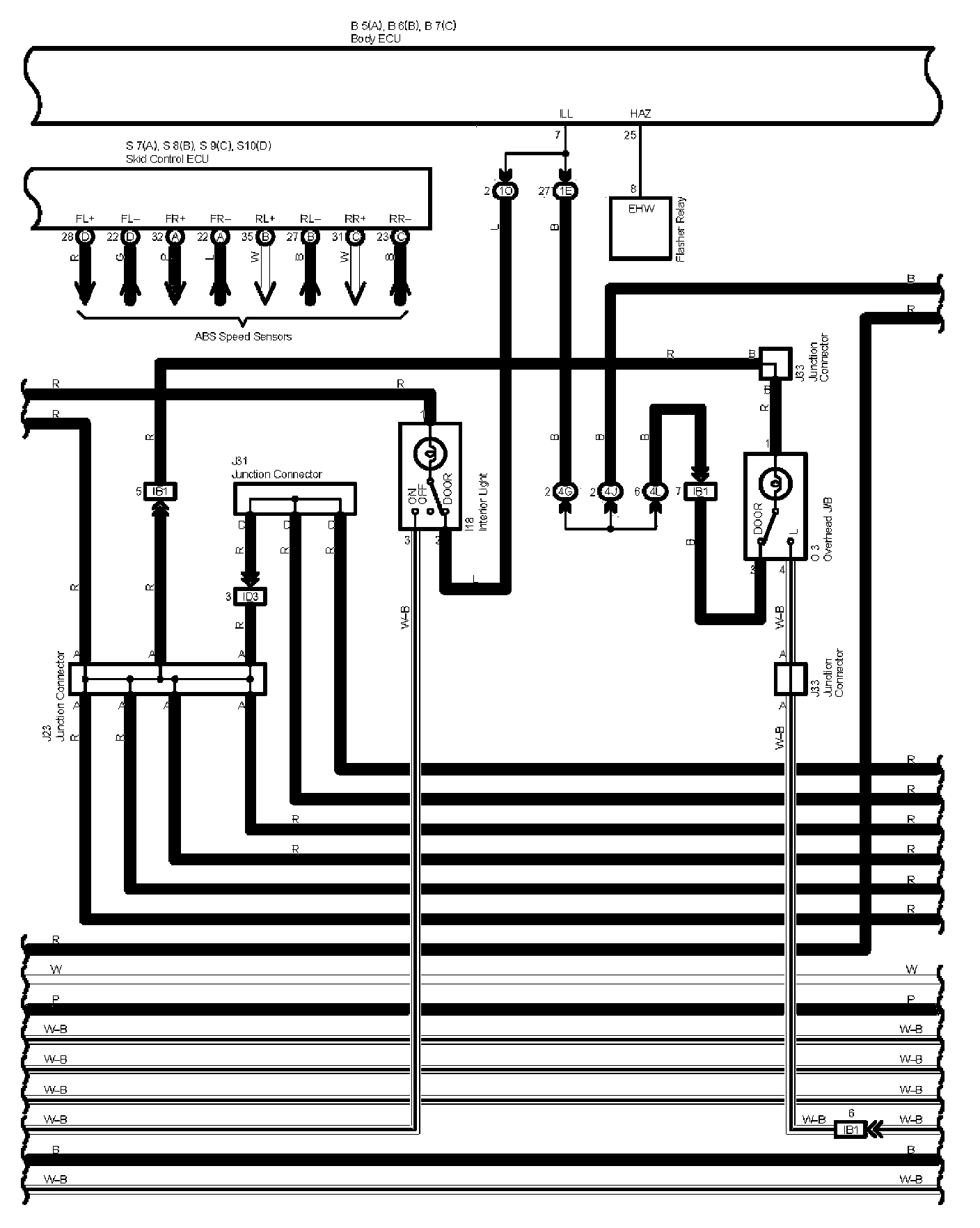
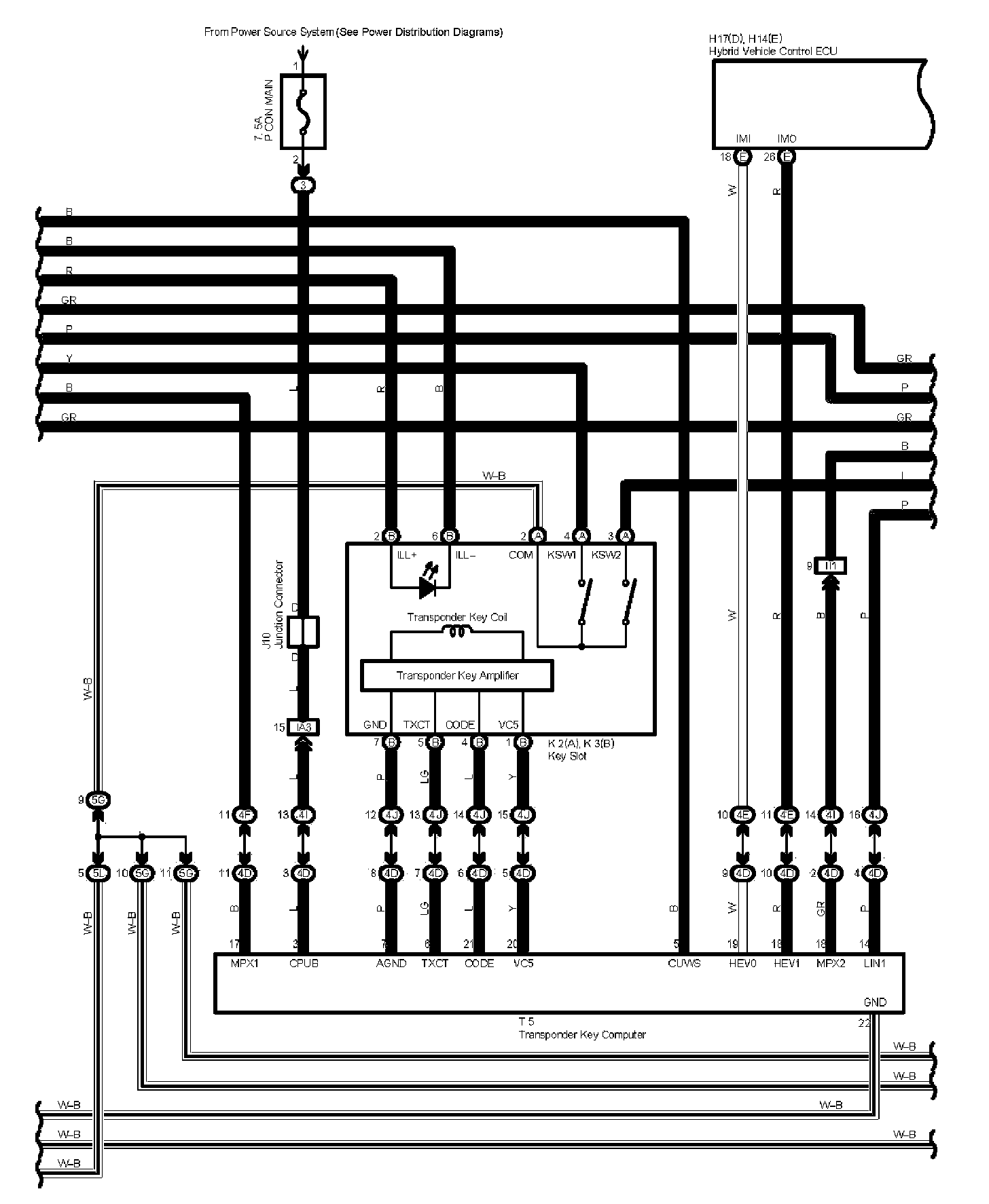
Smart Entry System And Wirless Door Lock Control Part 1:




Smart Entry System And Wirless Door Lock Control Part 2:




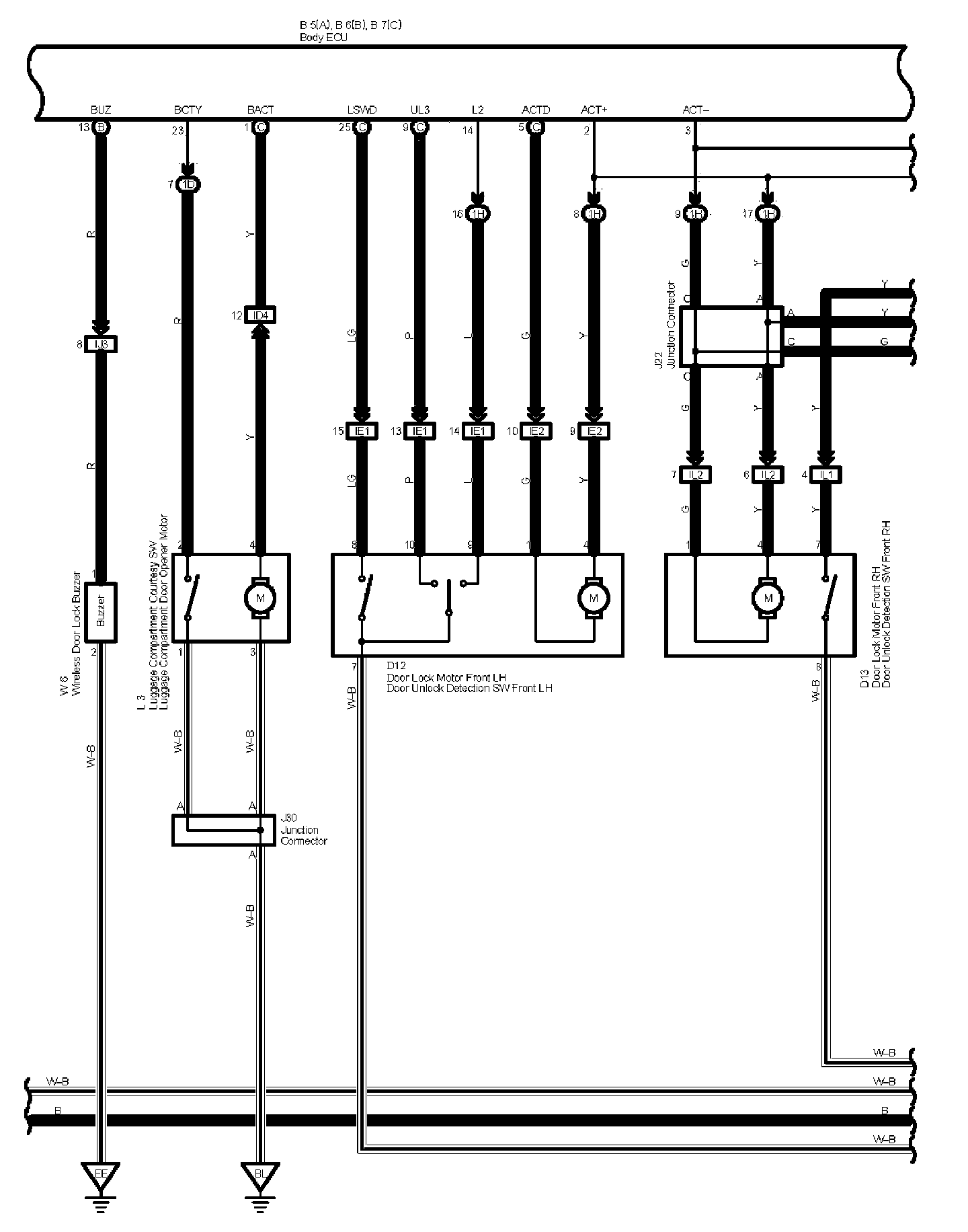
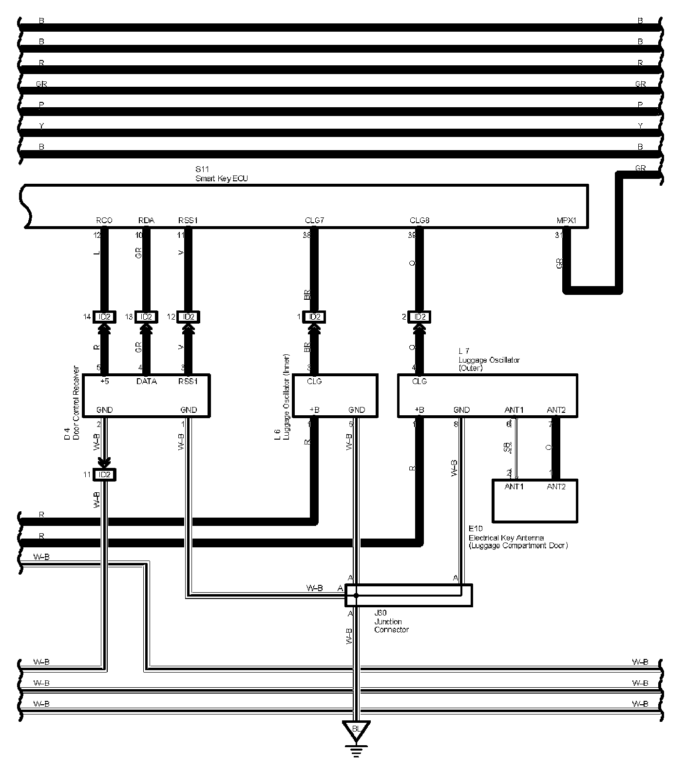
Smart Entry System And Wirless Door Lock Control Part 3:




Smart Entry System And Wirless Door Lock Control Part 4:




Smart Entry System And Wirless Door Lock Control Part 5:




Smart Entry System And Wirless Door Lock Control Part 6:




Smart Entry System And Wirless Door Lock Control Part 7:




Smart Entry System And Wirless Door Lock Control Part 8:




Smart Entry System And Wirless Door Lock Control Part 9:




Smart Entry System And Wirless Door Lock Control Part 10:




Smart Entry System And Wirless Door Lock Control Part 11:




Smart Entry System And Wirless Door Lock Control Part 12:




Smart Entry System And Wirless Door Lock Control Part 13:




Diagram Legend Part 1:




Diagram Legend Part 2:






Locations: The locations of components, connectors, ground points, and splices referred to within these diagrams can be found at Vehicle Locations. Locations

Connector Views: The connector views for connectors referred to within these diagrams can be found at the Vehicle level Connector Views. Connector Views