Curiosii for ever!: Car repair manuals for everyone.

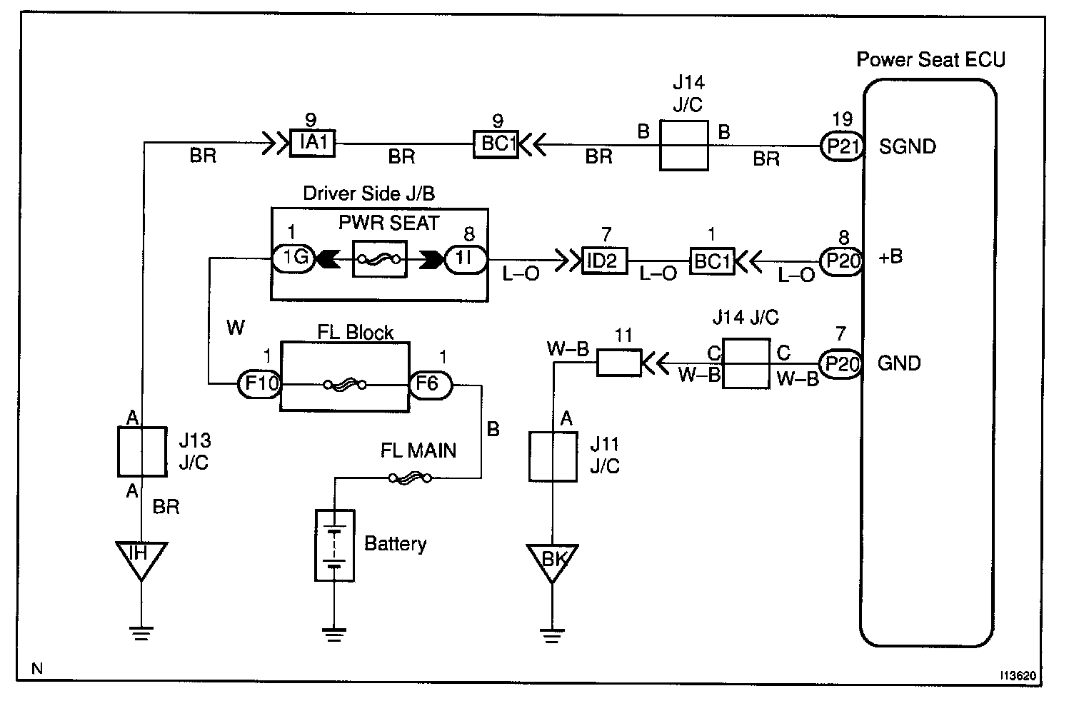
+B Power Source Circuit

W/ Driving Position Memory

CIRCUIT DESCRIPTION
This is the power source for motors such as the slide motor, reclining motor, front vertical motor and rear vertical motor.

Wiring Diagram:






Steps 1 - 2:




Step 3:




INSPECTION PROCEDURE