Curiosii for ever!: Car repair manuals for everyone.

Computers and Control Systems: Description and Operation

System Description:





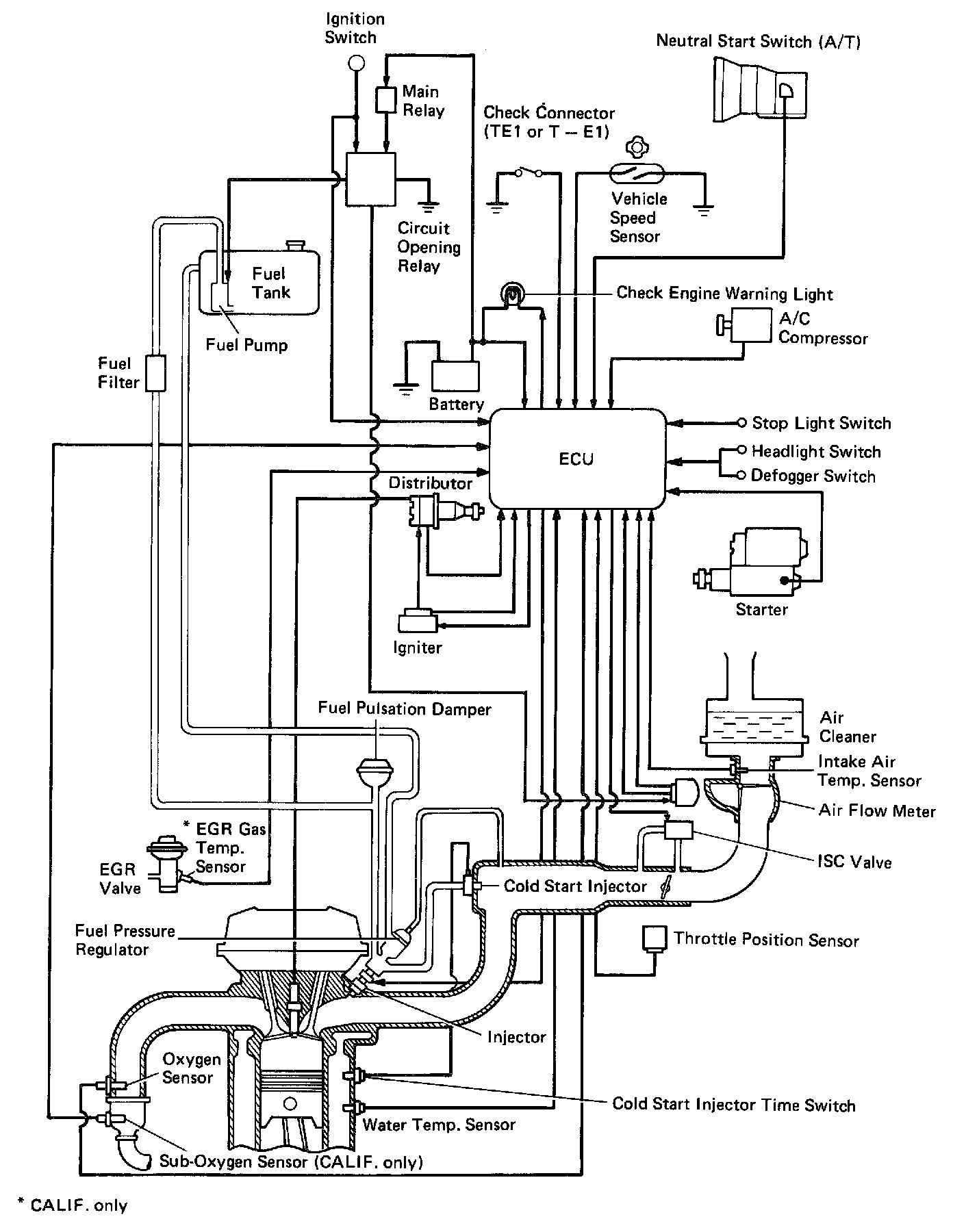
EFI SYSTEM / DESCRIPTION
The Electronic Fuel Injection (EFI) system is composed of three basic subsystems: Fuel Induction, Air Induction and Electronic Control Systems.

FUEL SYSTEM
Fuel is supplied under constant pressure to the EFI injectors by an electric fuel pump. The injectors inject a metered quantity of fuel into the intake manifold in accordance with signals from the (ECU) (Electronic Control Unit).

AIR INDUCTION SYSTEM
The air induction system provides sufficient air for engine operation.

ELECTRONIC CONTROL SYSTEM
Celica 3S-FE engines are equipped with a Toyota Computer Control System (TCCS) which centrally controls the EFI, Electronic Spark Advance (ESA), Idle Speed Control (ISC), Diagnosis systems, etc. by means of an Electronic Control Unit [(ECU) - formerly EFI computer] employing a microcomputer.

By means of the ECU, the TCCS controls the following functions:

1. Electronic Fuel Injection (EFI).
The ECU receives signals from various sensors indicating changing engine operating conditions such as:
- Intake air volume.
- Intake air temperature.
- Coolant temperature.
- Engine rpm.
- Acceleration/deceleration.
- Exhaust oxygen content etc.

These signals are utilized by the ECU to determine the injection duration necessary for an optimum air-fuel ratio.

2. Electronic Spark Advance (ESA).
The ECU is programmed with data for optimum ignition timing under any and all operating conditions. Using data provided by sensors which monitor various engine functions (rpm, coolant temperature, etc.), the microcomputer (ECU) triggers the spark at precisely the right instant.

3. Idle Speed Control (ISC).
The ECU is programmed with target idle speed values to respond to different engine conditions (coolant temperature, air conditioner on/off, etc.). Sensors transmit signals to the ECU which control the flow of air through the bypass of the throttle valve and adjust idle speed to the target value.

4. Diagnosis.
The ECU detects any malfunctions or abnormalties in the sensor network and lights a check engine warning light on the instrument panel. At the same time, the trouble is identified and a diagnostic code is recorded by the ECU. The diagnostic code can be read by the number of blinks of the check engine warning light when terminals TE1 and E1 are connected.

5. Fail-Safe Function.
In the event of the sensor malfunctioning, a back-up circuit will take over to provide minimal driveability, and the check engine warning light will light.