Curiosii for ever!: Car repair manuals for everyone.

Electric Throttle Control System Description




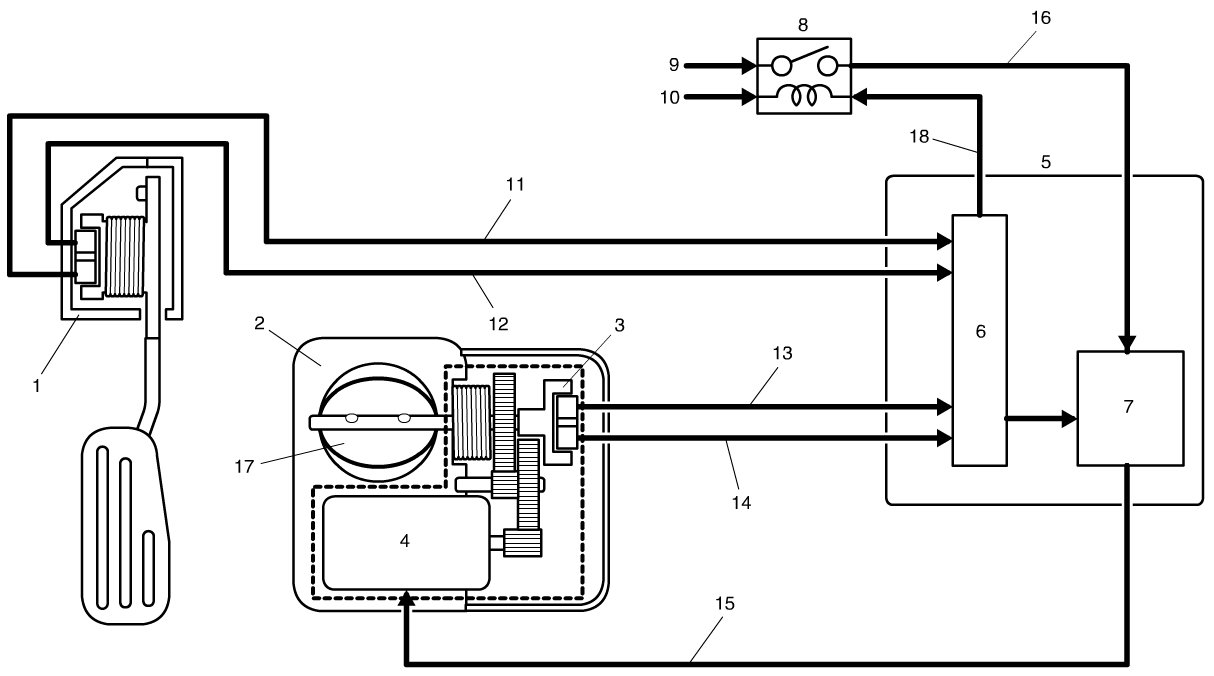
Electric Throttle Control System Description

The electric throttle control system consists of the following items.

- Throttle body assembly incorporated with the throttle valve, throttle actuator and throttle position (TP) sensors (main/sub)
- Accelerator pedal assembly incorporated with accelerator pedal position (APP) sensors (main/sub)
- Throttle actuator control relay
- ECM

Operation Description

ECM (5) detects to what extent the accelerator is depressed based on the signal voltage of the APP sensor (1). Using that data and engine operation condition, ECM calculates the optimum throttle valve opening. On the other hand, it detects the throttle valve opening based on the signal voltage of the TP sensor (3) in the throttle body assembly (2) and compares it with the above calculated optimum throttle valve opening. When there is a difference between them, ECM controls the duty ratio (0% - 100%) of throttle actuator control according to this difference to drive the throttle actuator (4) in the throttle body. When there is no difference, ECM controls the duty ratio of throttle actuator control to about 15% to maintain the throttle valve opening. In this way, the throttle valve (17) is opened and closed to achieve the optimum throttle valve opening.

In this system, TP sensor and APP sensor have 2 sensors (main and sub) each to assure highly accurate and highly reliable control and abnormality detection. Also, when ECM detects an abnormality in the system, it turns off the throttle actuator control relay (8) to stop controlling the throttle actuator. When the throttle actuator control relay is turned off, the throttle valve is fixed at the opening of about 7° (default opening) from its completely closed position by the balance of the return spring and open spring in the throttle body.

This throttle body is not equipped with IAC valve for idle speed control. Idle speed control is performed by the throttle actuator by adjusting the throttle valve opening.