Curiosii for ever!
: Car repair manuals for everyone.
Home
>>
Suzuki
>>
2010
>>
SX4 2WD L4-2.0L
>>
Repair and Diagnosis
>>
Steering and Suspension
>>
Steering
>>
Testing and Inspection
>>
Component Tests and General Diagnostics
>>
Electronic Power Steering System (EPS)
>>
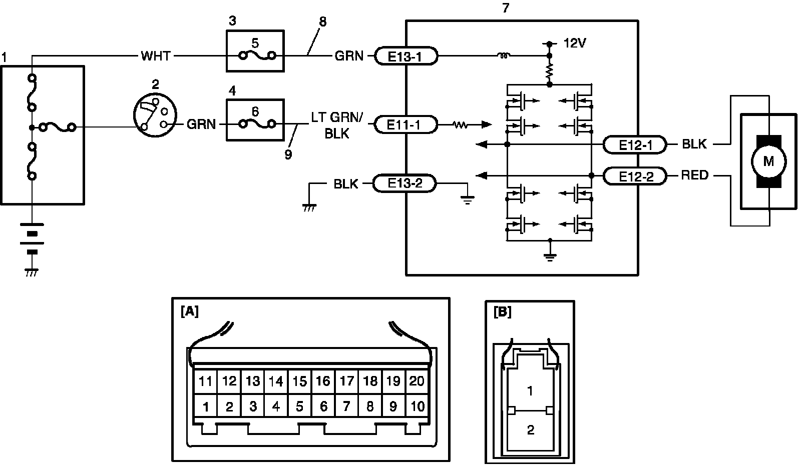
P/S Control Module Power Supply and Ground Circuit Check
P/S Control Module Power Supply and Ground Circuit Check
P/S Control Module Power Supply and Ground Circuit Check
Wiring Diagram
DTC Troubleshooting
Step 1-5: