Curiosii for ever!: Car repair manuals for everyone.

Starter Relay: Testing and Inspection

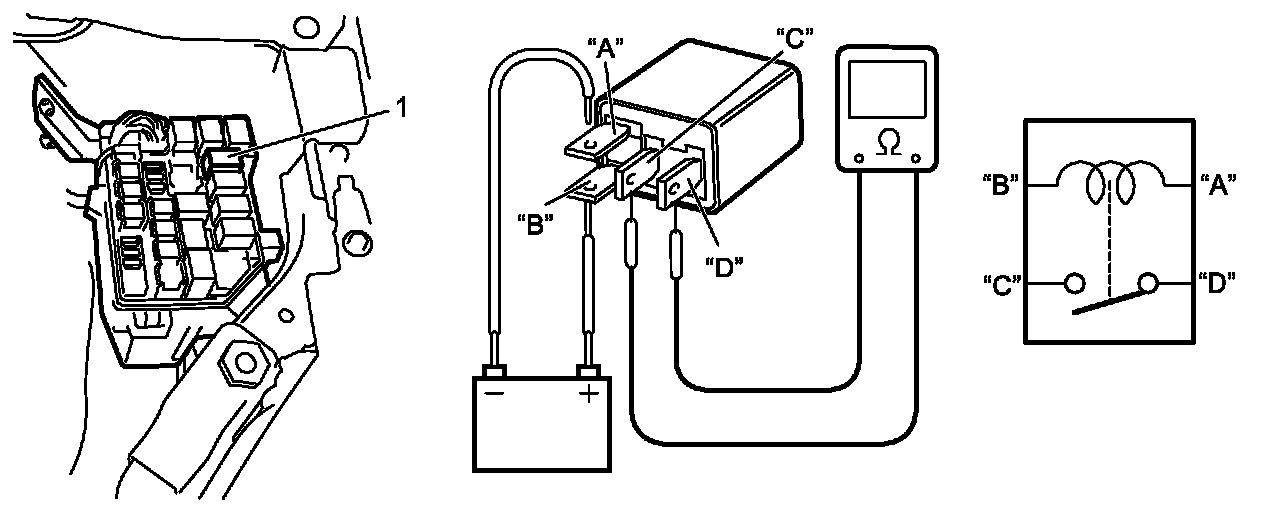
Starting Motor Control Relay Inspection

1. Disconnect negative (-) cable from battery.
2. Remove starting motor control relay (1) from fuse box No.1.
3. Check that there is no continuity between terminal "C" and "D".
If there is continuity, replace starting motor control relay.
4. Connect service wire between battery positive (+) terminal and relay terminal "B". Connect service wire between battery negative (-) terminal and relay terminal "A".
Check for continuity between terminal "C" and "D".
If there is no continuity when relay is connected to the battery, replace starting motor control relay.