Curiosii for ever!
: Car repair manuals for everyone.
Home
>>
Suzuki
>>
2010
>>
Kizashi FWD L4-2.4L
>>
Repair and Diagnosis
>>
Steering and Suspension
>>
Steering
>>
Testing and Inspection
>>
Component Tests and General Diagnostics
>>
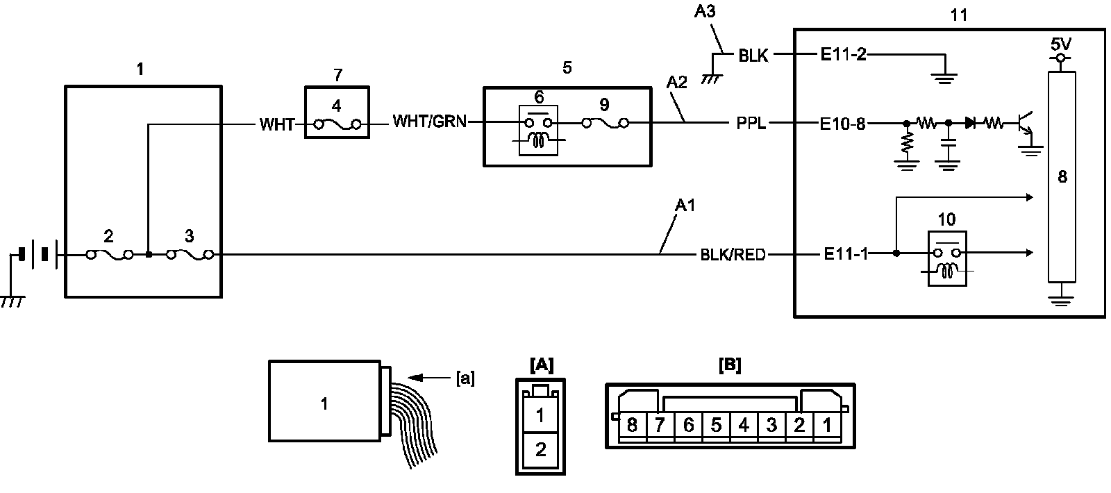
P/S Control Module Power Supply and Ground Circuit Check
P/S Control Module Power Supply and Ground Circuit Check
P/S Control Module Power Supply and Ground Circuit Check
Circuit Diagram
DTC Troubleshooting
Step 1-5: