Curiosii for ever!: Car repair manuals for everyone.

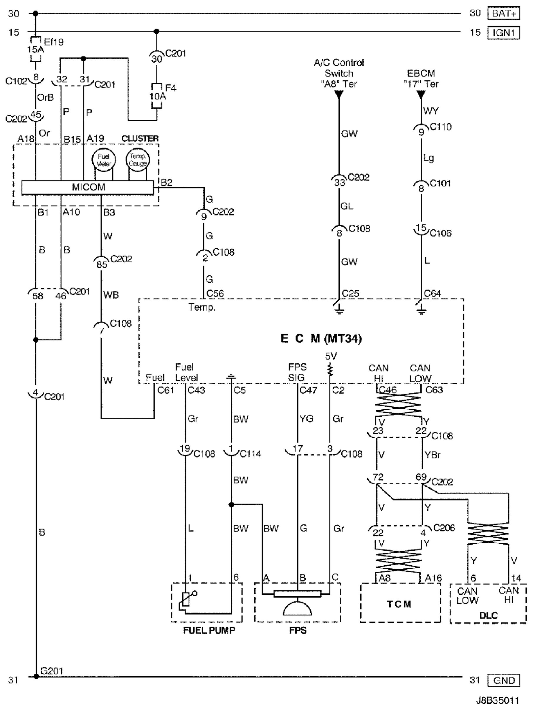
Cluster, Fuel Pressure Sensor, Fuel Pump and TCM Circuit

Cluster, Fuel Pressure Sensor, Fuel Pump and TCM Circuit

Cluster, Fuel Pressure Sensor, Fuel Pump and TCM Circuit:





Connector Information

Connector Information:





Connector Identification Symbol and Pin Number Position

Connector Identification Symbol and Pin Number Position:





Position of Connectors and Grounds

Position of Connectors and Grounds - W/H Engine:




Position of Connectors and Grounds - W/H TCM: