Curiosii for ever!: Car repair manuals for everyone.

For Hatchback Model

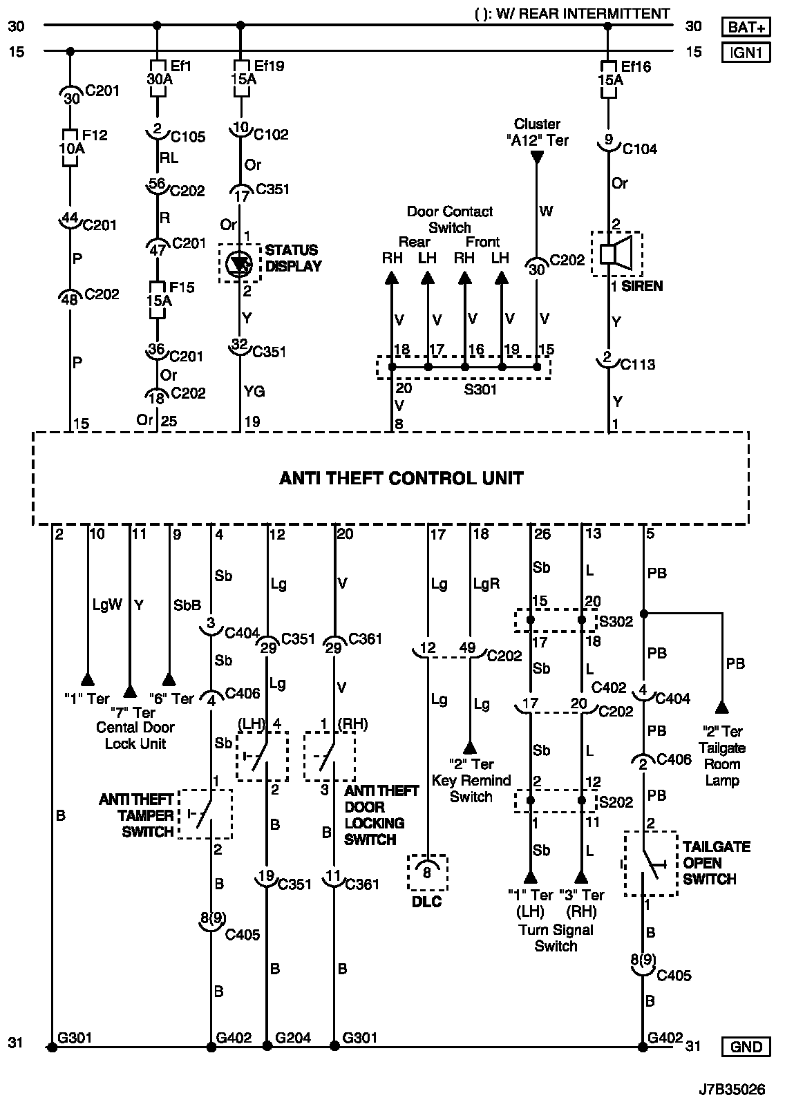
(For HATCHBACK Model)

Anti Theft Control System Circuit Wiring Diagram (For HATCHBACK Model):





Connector Information

Connector Information:





Connector Identification Symbol and Pin Number Position

Connector Identification Symbol and Pin Number Position:





Position of Connectors and Grounds

Position of Connectors and Grounds - W/H Body:




Position of Connectors and Grounds - W/H Front:





Splice Pack

S202:




S301 (Hatchback):




S302 (Hatchback):