Curiosii for ever!
: Car repair manuals for everyone.
Home
>>
Suzuki
>>
2008
>>
Forenza L4-2.0L
>>
Repair and Diagnosis
>>
Transmission and Drivetrain
>>
Automatic Transmission/Transaxle
>>
Diagrams
>>
Electrical Diagrams
>>
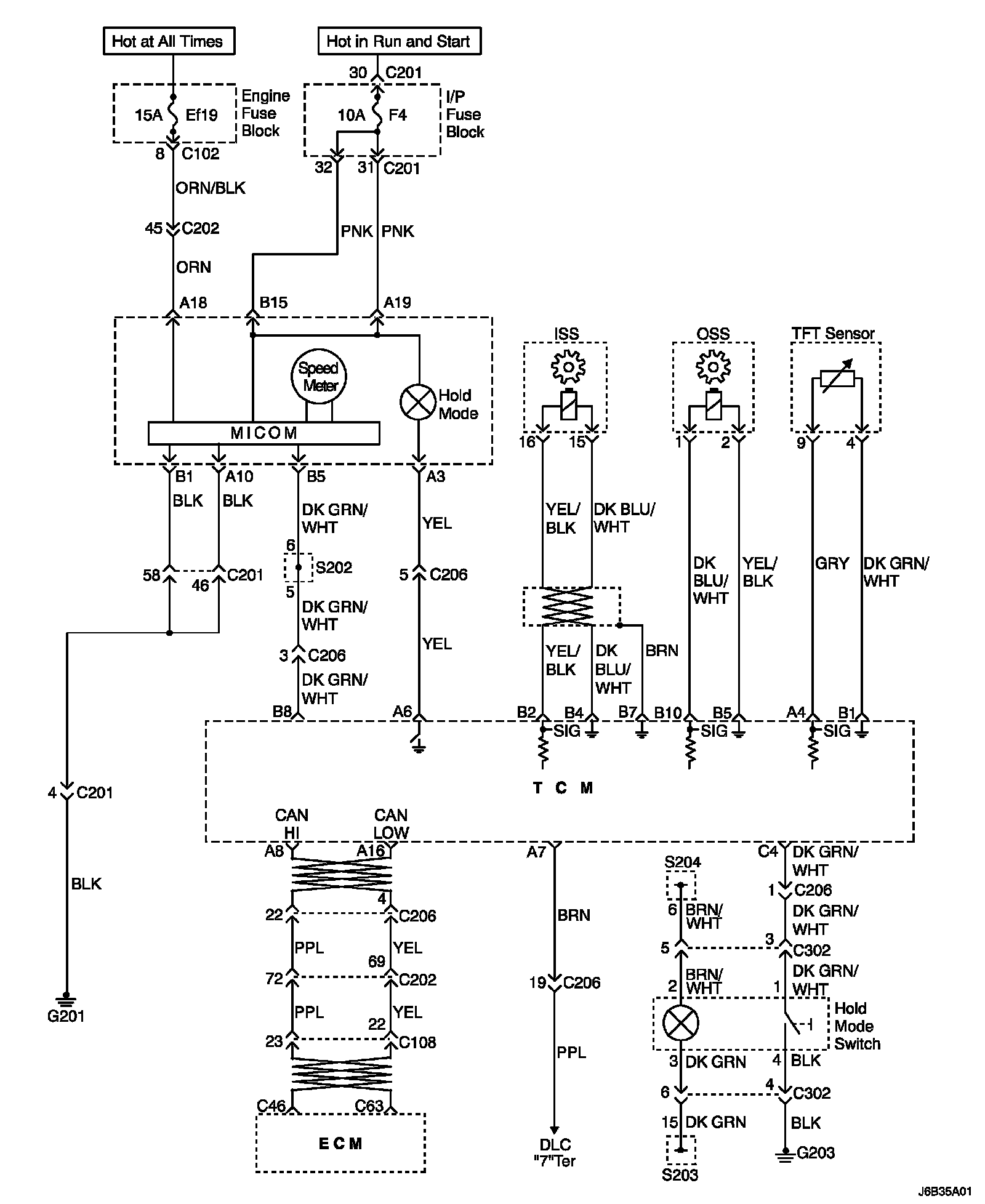
Transaxle Control Module Circuit Wiring Diagram
Transaxle Control Module Circuit Wiring Diagram
Transaxle Control Module Circuit Wiring Diagram