Curiosii for ever!: Car repair manuals for everyone.

For Notchback Model

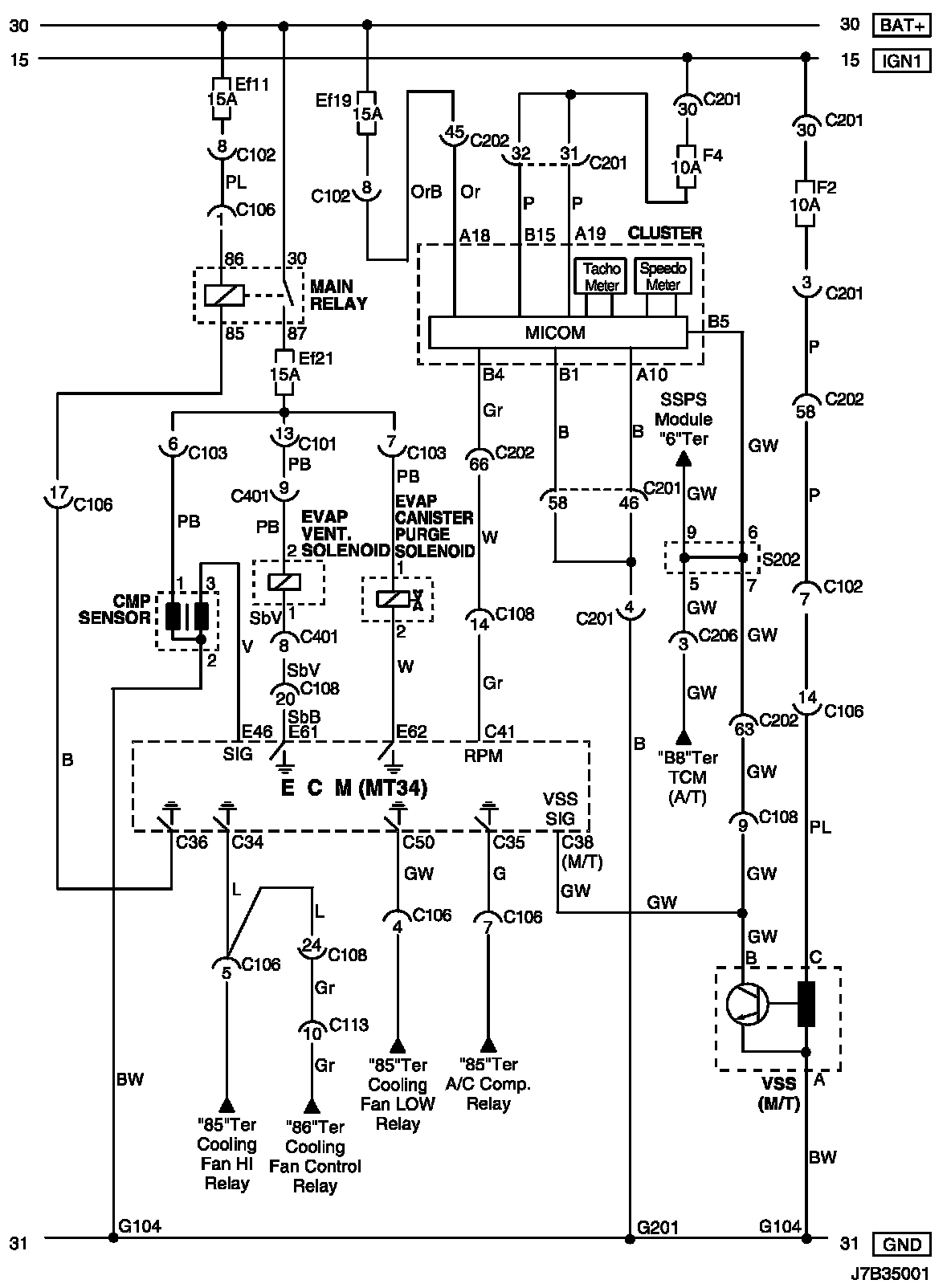
EVAP Canister Purge Solenoid, EVAP Vent. Solenoid, CMP Sensor, Cluster and VSS Circuit (For NOTCHBACK Model)

EVAP Canister Purge Solenoid, EVAP Vent. Solenoid, CMP Sensor, Cluster and VSS Circuit (For NOTCHBACK Model):





Connector Information

Connector Information:





Connector Identification Symbol and Pin Number Position

Connector Identification Symbol and Pin Number Position:





Position of Connectors and Grounds

Position of Connectors and Grounds - W/H Engine:




Position of Connectors and Grounds - W/H Front:





Splice Pack

S202: