Battery Discharge Protection Relay, Lighting
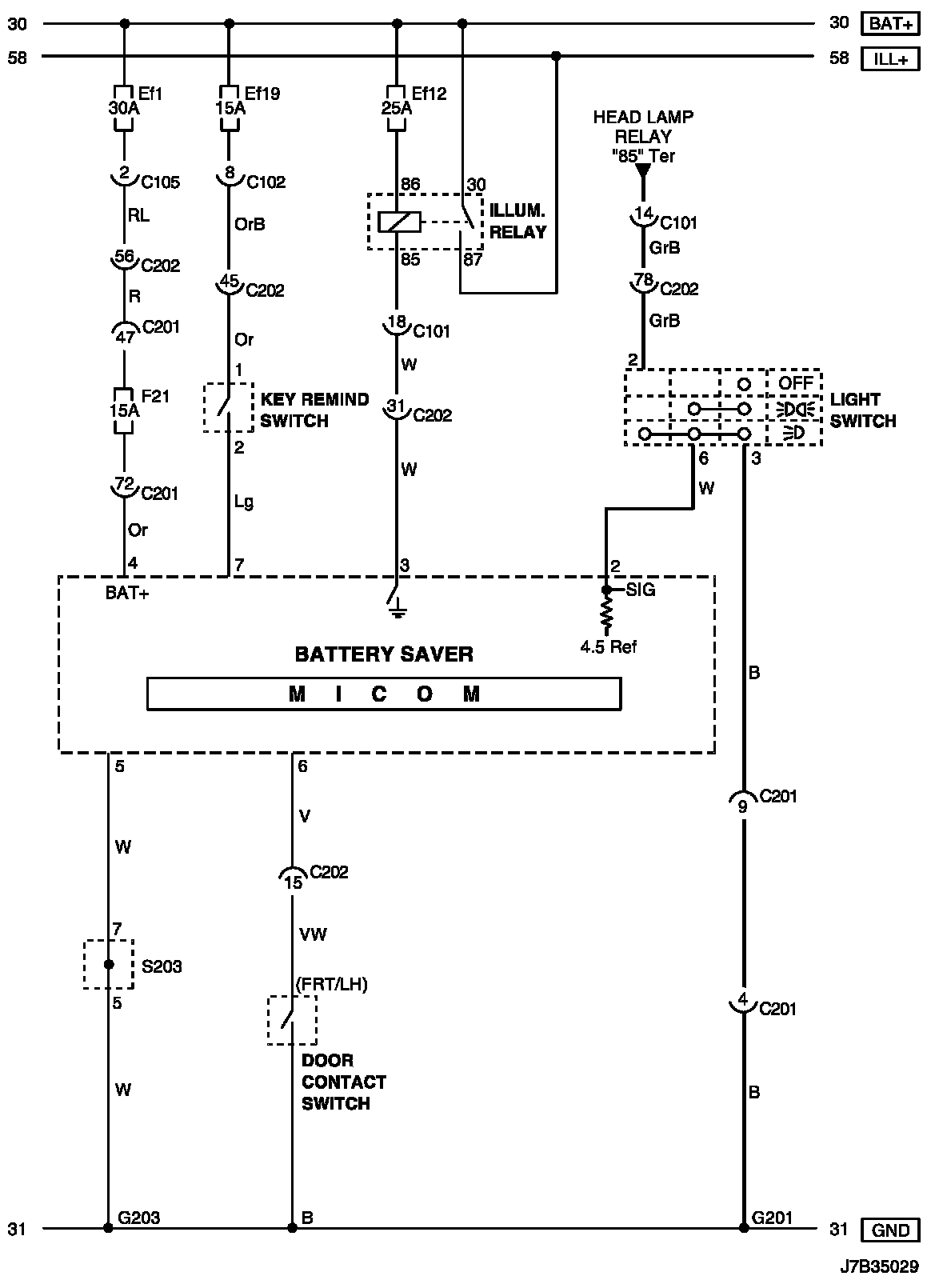
Battery Saver Circuit Wiring DiagramBattery Saver Circuit Wiring Diagram:
Connector Information
Connector Information:
Connector Identification Symbol and Pin Number Position
Connector Identification Symbol and Pin Number Position:
Position of Connectors and Grounds
Position of Connectors and Grounds - W/H Instrument Panel:
Position of Connectors and Grounds - W/H Body:
Splice Pack