Curiosii for ever!: Car repair manuals for everyone.

Electrical Diagrams

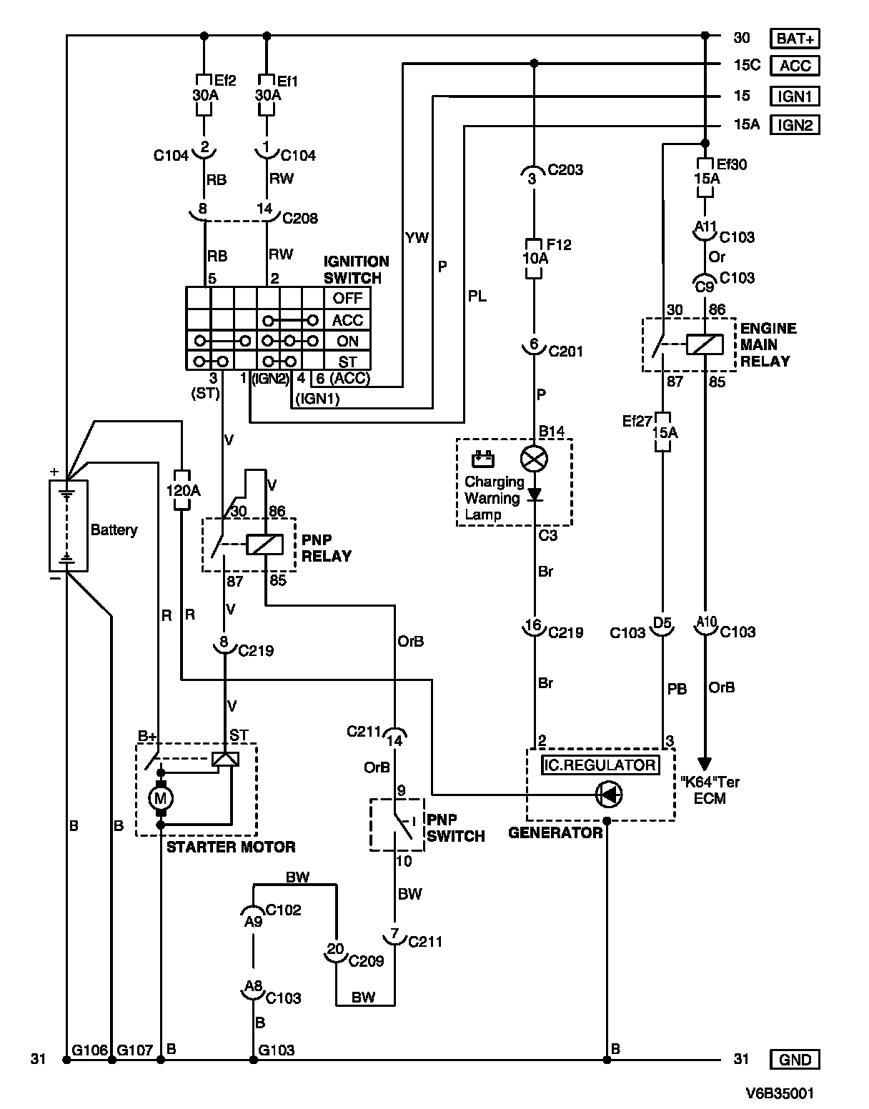
Ignition Switch, Starter Motor, Generator and PNP Switch Circuit Diagram:




WIRING DIAGRAM

C102 - G107:




CONNECTOR INFORMATION

Connector Identification Symbol and Pin Number Position:




CONNECTOR IDENTIFICATION SYMBOL AND PIN NUMBER POSITION

W/H Body:




W/H Instrument Panel:




POSITION OF CONNECTORS AND GROUNDS