Curiosii for ever!
: Car repair manuals for everyone.
Home
>>
Suzuki
>>
2006
>>
Verona L6-2.5L
>>
Repair and Diagnosis
>>
Diagrams
>>
Fluid Diagrams
>>
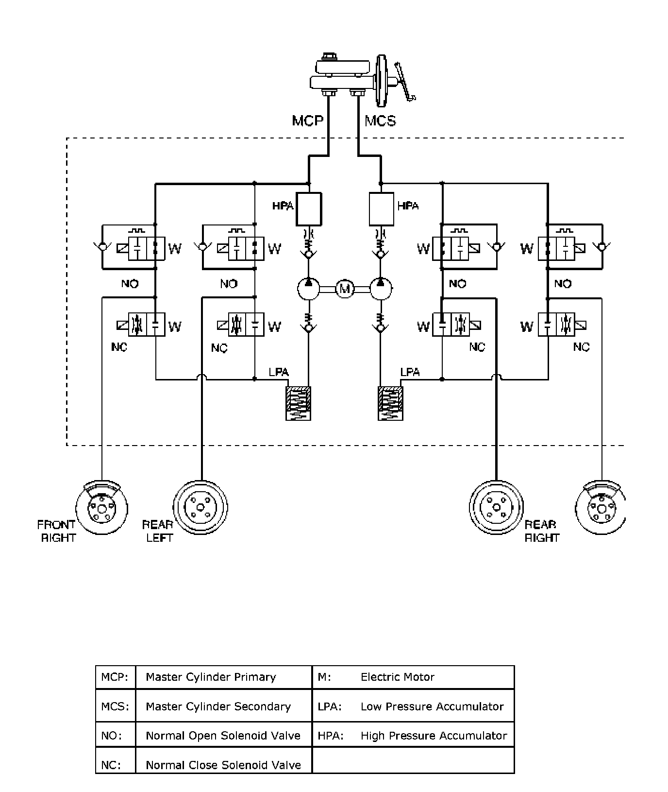
Antilock Brakes / Traction Control Systems
Antilock Brakes / Traction Control Systems