Curiosii for ever!: Car repair manuals for everyone.

Diagnostic Circuit Check

Diagnostic Circuit Check









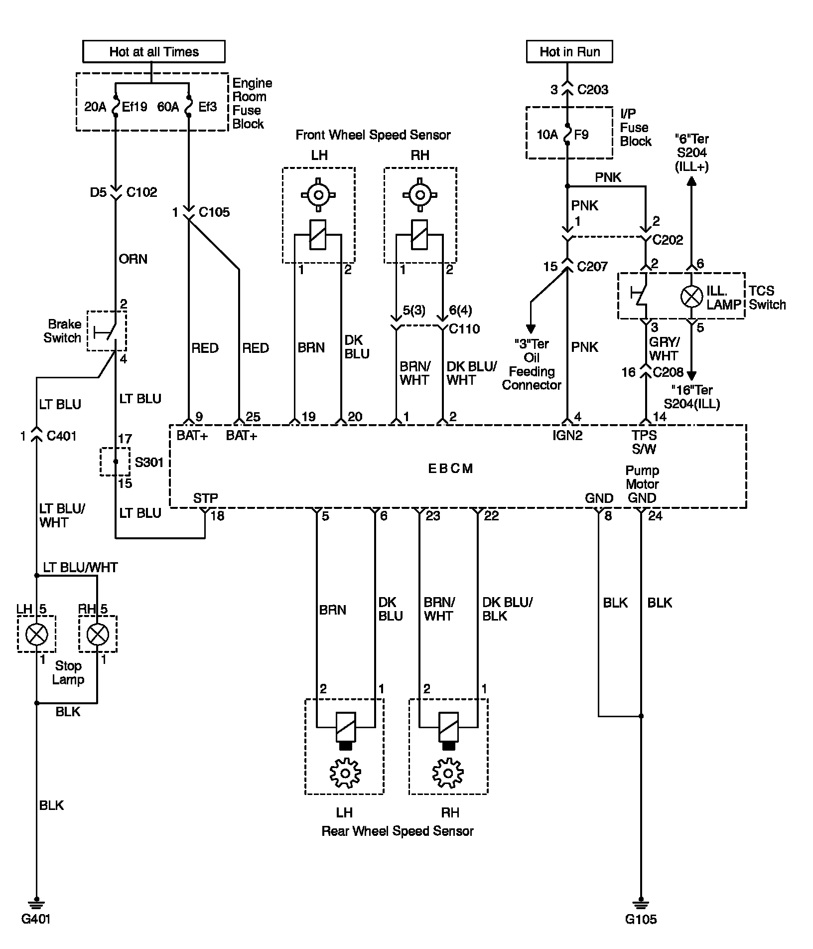
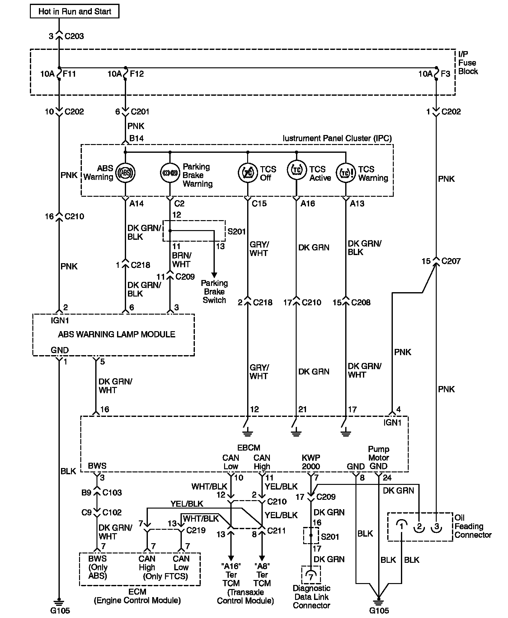
System Description
The Diagnostic Circuit Check is an organized method of identifying any problems caused by a malfunction in the ABS/DDRP system.
A service technician should begin diagnosis of any ABS/DDRP complaint with the Diagnostic Circuit Check. The Diagnostic Circuit Check directs a service technician to the next logical step when diagnosing a complaint.
Serial Data is transmitted/received by the EBCM through terminal 7. The EBCM is supplied with constant battery feed voltage through terminals 9 and 25, and switched ignition voltage through terminal 4. The EBCM ground is provided through terminal 8 and 24.

Diagnostic Process
Use the following ordered procedure when servicing the ABS/DDRP system.
1) Inspect the vehicle for any mechanical conditions related the brake system.
^ Brake reservoir fluid level correct.
^ Inspect master for fluid for contamination.
^ Inspect brake master/modulator for leaks.
^ Inspect brake master/modulator for leaks.
^ Inspect brake components at all wheels.
^ Verify no brake drag exists (brake switch adjustment).
^ Verify even brake apply (no pull or lead).
^ Inspect for worn/damaged brake pads.
^ Inspect for worn/damaged wheel bearings
^ Inspect wheel speed sensors/wiring.
^ Inspect exciter rings for damage
^ Inspect tires for tread depth/wear.
^ Road test the vehicle to verify the complaint

2) Perform the Diagnostic Circuit Check and proceed to the applicable Diagnostic Trouble Chart as necessary.
3) Clear the ABS DTCs (Diagnostic Trouble Codes) after all of the system malfunctions have been corrected.








Troubleshooting