Curiosii for ever!
: Car repair manuals for everyone.
Home
>>
Suzuki
>>
2006
>>
Reno L4-2.0L
>>
Repair and Diagnosis
>>
Diagrams
>>
Electrical Diagrams
>>
Body and Frame
>>
Keyless Entry
>>
For HATCHBACK Model
For HATCHBACK Model
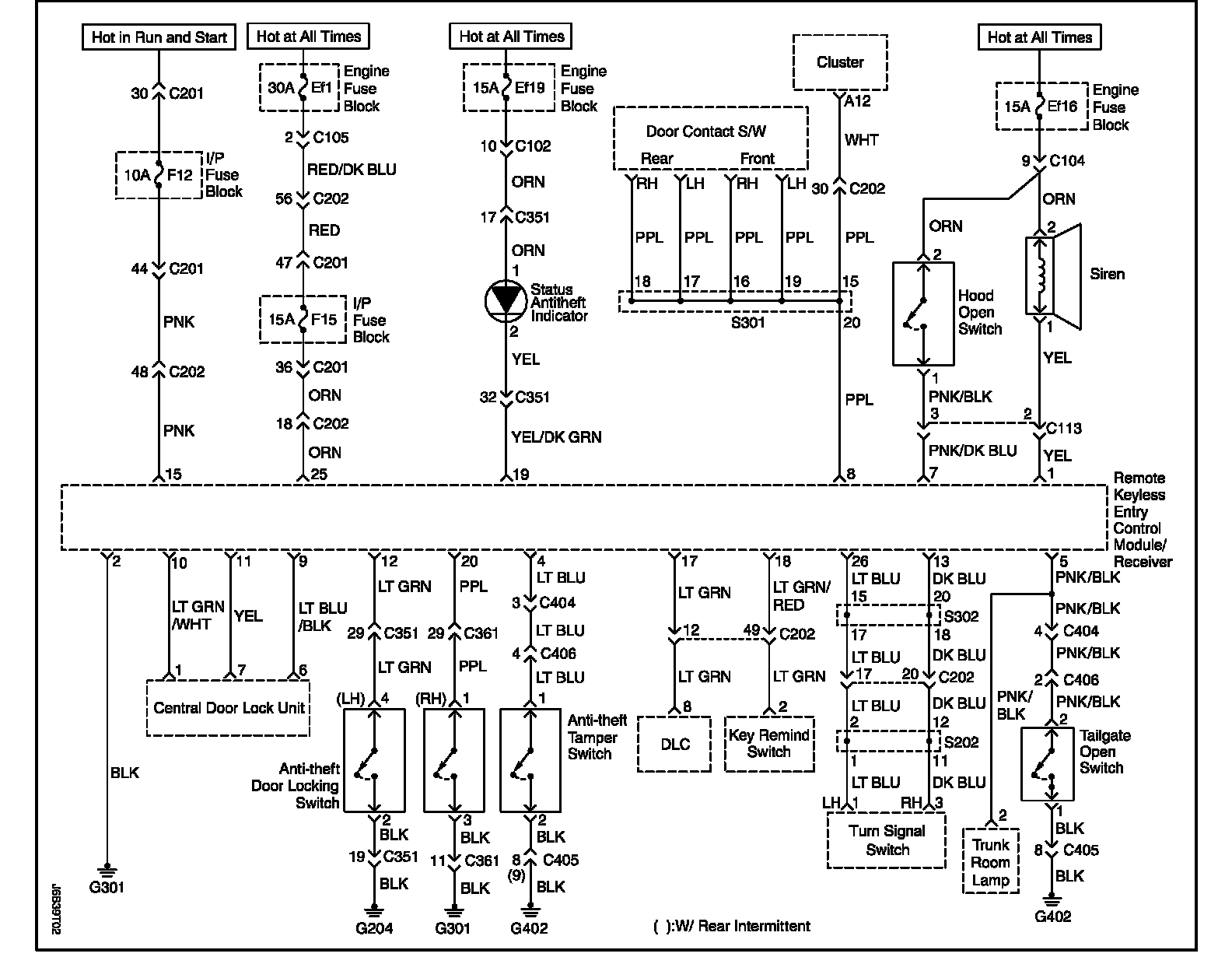
Remote Keyless Entry and Anti-Theft System Circuit Wiring Diagram - For Hatchback Model: