For Notchback Model
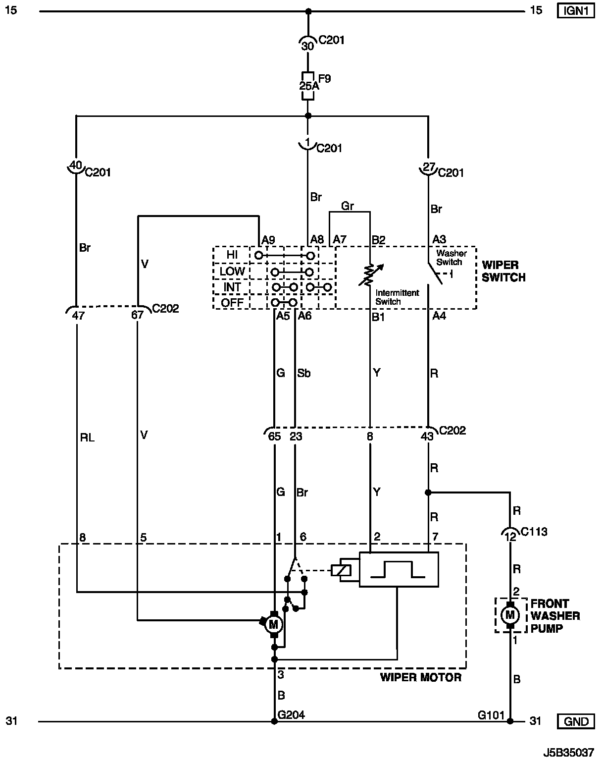
Wiper Circuit WIring Diagram (For NOTCHBACK Model):
WIRING DIAGRAM
C113 - G204:
CONNECTOR INFORMATION
Connector Identification Symbol and Pin Number Position:
CONNECTOR IDENTIFICATION SYMBOL AND PIN NUMBER POSITION
W/H INSTRUMENT PANEL (Part 1):
W/H INSTRUMENT PANEL (Part 2):
W/H BODY:
POSITION OF CONNECTORS AND GROUNDS