Curiosii for ever!: Car repair manuals for everyone.

Battery Discharge Protection Relay, Lighting

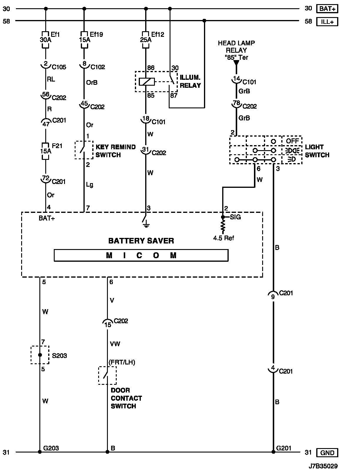
Battery Saver Circuit Wiring Diagram

Battery Saver Circuit Wiring Diagram:





Connector Information

Connector Information:





Connector Identification Symbol and Pin Number Position

Connector Identification Symbol and Pin Number Position:





Position of Connectors and Grounds

Position of Connectors and Grounds - W/H Instrument Panel:




Position of Connectors and Grounds - W/H Body:





Splice Pack

S203: