Curiosii for ever!: Car repair manuals for everyone.

SDM Cannot Communicate Through the Serial Data Circuit

SDM Cannot Communicate through the Serial Data Circuit

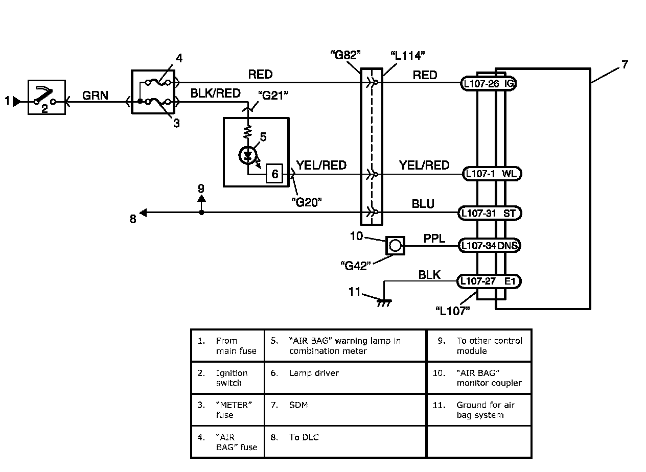
Wiring Diagram:




Wiring Diagram

CAUTION:
- Be sure to perform Air Bag Diagnostic System Check:Advanced Air Bag before starting diagnosis according to flow. Air Bag Diagnostic System Check
- When measurement of resistance or voltage is required in this flow, use a tester along with a correct terminal adapter from special tool (Connector test adapter kit).
- When a check for proper connection is required, refer to Inspection of Intermittent and Poor Connections:Advanced Air Bag. Inspection of Intermittent and Poor Connections
- If there is open circuit in the air bag wire harness, connector or terminal is found damaged, replace the wire harness, connector and terminal as an assembly.

Flow Test Description
STEP 1: An improper connection to the DLC will prevent communications from being established.
STEP 2: This test checks whether it is possible to communicate with other control module.
STEP 3: This test checks for an open in BLU circuit.

Step 1 - 3:




Troubleshooting