Curiosii for ever!
: Car repair manuals for everyone.
Home
>>
Suzuki
>>
2002
>>
Aerio L4-2.0L
>>
Repair and Diagnosis
>>
Heating and Air Conditioning
>>
Condenser Fan
>>
Testing and Inspection
>>
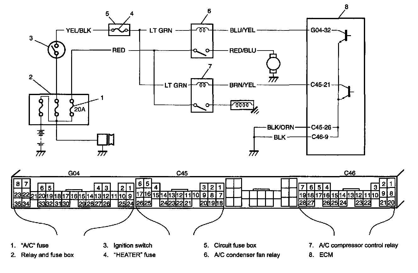
A/C Condenser Fan Control System
A/C Condenser Fan Control System
A/C Condenser Fan Control System:
Step 1 - 5:
Step 6 - 10: