Curiosii for ever!: Car repair manuals for everyone.

Electronic Brake Control Module: Description and Operation

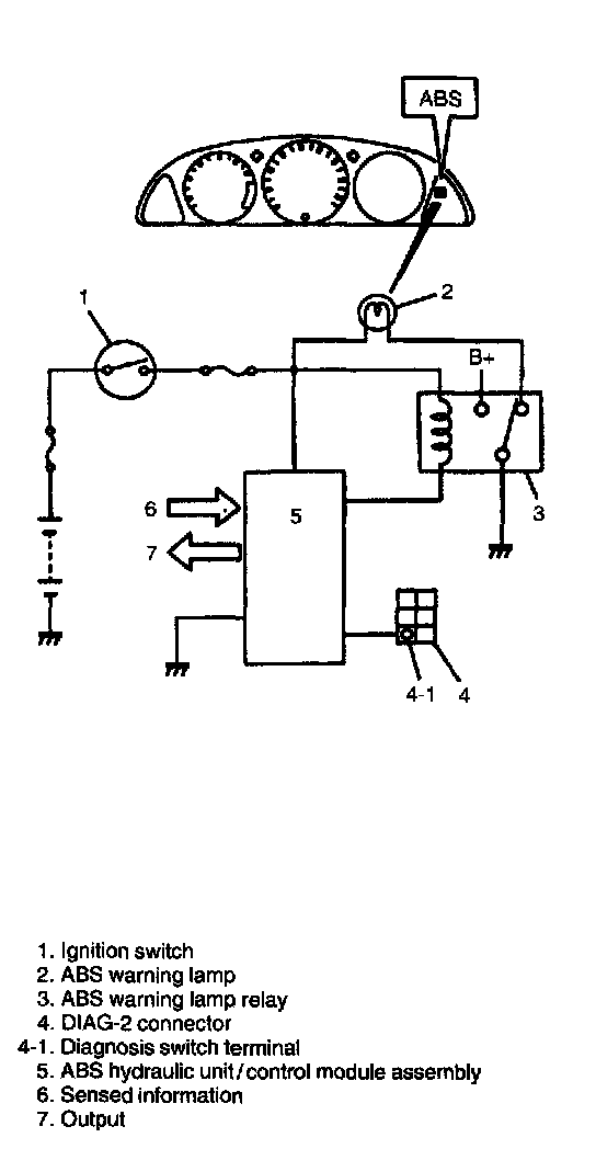
ASSEMBLY
ABS control module is a component of ABS hydraulic unit/control module assembly and has the following functions.

Self-Diagnosis Function
ABS control module diagnoses conditions of the system component parts (whether or not there is any abnormality) all the time and indicates the results (warning of abnormality occurrence and DTC) through the ABS warning lamp and outputs it through the diagnosis output terminal as described.
1. When ignition switch is turned to ON position, ABS warning lamp lights for 2 seconds to check its bulb and circuit.
2. When no abnormality has been detected (the system is in good condition), ABS warning lamp turns OFF after 2 seconds.
3. When the vehicle starts to move after the ignition switch is turned to ON position (more than one wheel speed sensor signals are inputted), solenoid valves and motors of ABS hydraulic unit operate once one after another for electrical check. During this check, motor operation sound may be heard but that means nothing abnormal.





4. When an abnormality in the system is detected, ABS warning lamp lights and the area where that abnormality lies is stored in the memory of EEPROM in ABS control module.





5. When diagnosis switch terminal of DIAG-2 connector (monitor connector) is grounded, the abnormal area is output as DTC from Diag. output terminal. When DTC output is normal DTC 12 or history DTC only, it is also indicated by flashing of ABS warning lamp. (Refer to the table.)


Fail-Safe Function
When an abnormality occurs (an abnormal DTC is detected), ABS control module turns OFF the fail-safe relay which supplies power to ABS hydraulic unit. Thus, with ABS not operating, brakes function just like the brake system of the vehicle not equipped with ABS.