Curiosii for ever!: Car repair manuals for everyone.

A/C Signal Circuits Inspection

A/C Signal Circuit Check

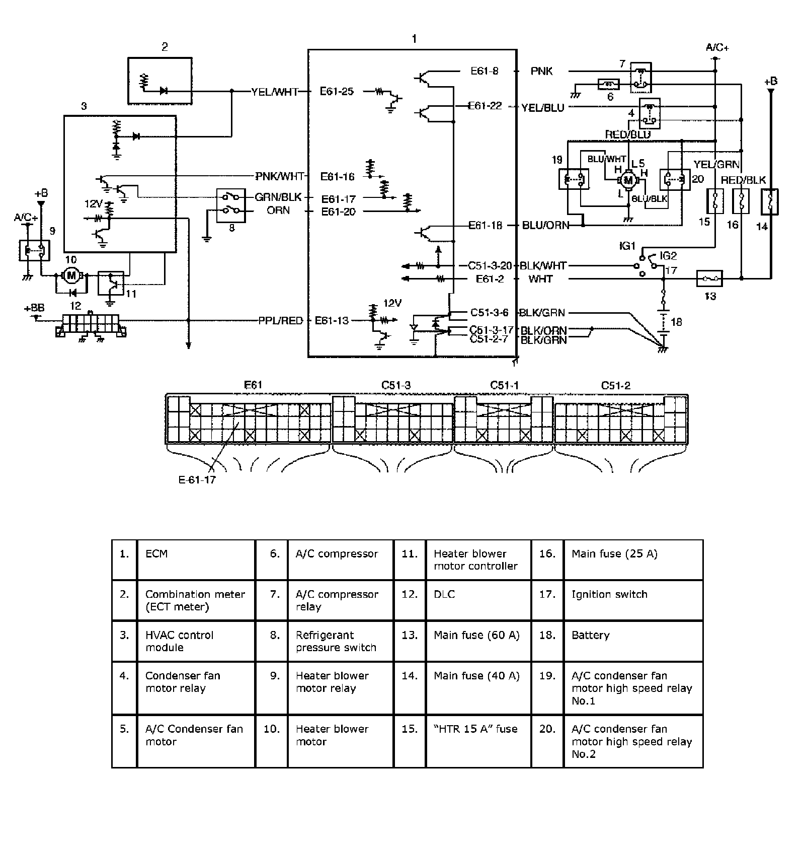
Wiring Diagram:




Wiring Diagram

Circuit Description
HVAC control module outputs A/C ON request signal to ECM when A/C switch turned ON and heater blower motor switch turned ON.

Then A/C condenser fan motor low speed relay and compressor are turned ON by ECM when engine condition are as specified.

If A/C condenser fan control switch (in refrigerant pressure switch) is turned OFF with A/C ON (A/C compressor in operation), A/C condenser fan motor high speed relays are turned ON by ECM.

Step 1:




Troubleshooting