Curiosii for ever!: Car repair manuals for everyone.

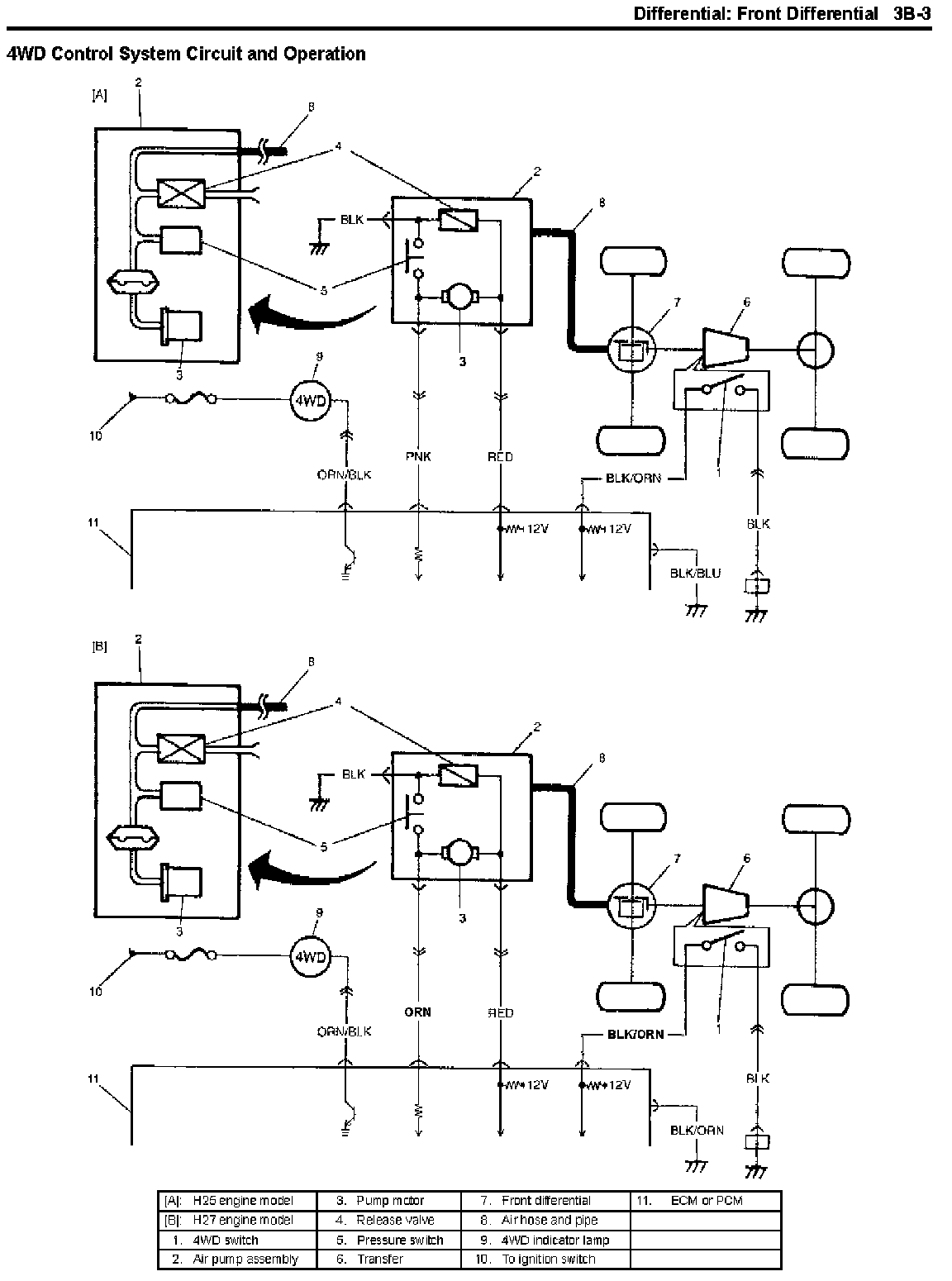
Drivetrain - 4X4 Control System Manual Updates

Section Title: DRIVELINE/AXLE/DIFFERENTIAL

TSB No. TS 02 08013

Division: Automotive

Category: Technical

SUBJECT:
SERVICE MANUAL UPDATE FOR THE 4 WHEEL DRIVE CONTROL SYSTEM CIRCUIT OPERATION, AND VOLTAGE TESTS.

MODEL(S):
GRAND VITARA, XL-7

YEAR:
2003

CONDITION:
Some of the locations to perform pin out checks were incorrectly labeled and wire colors were incorrectly identified.

CAUSE:
N/A

CORRECTION:











Update your service manuals with the information shown.





Affected Service Manuals

NOTE:
This update will be reflected in future printings of the Service Manual. If the reprint date on the third cover page is later than the issue date of this bulletin, the changes will have been made in the manual.