Curiosii for ever!
: Car repair manuals for everyone.
Home
>>
Suzuki Truck
>>
2001
>>
XL-7 Plus 2WD V6-2.7L
>>
Repair and Diagnosis
>>
Diagrams
>>
Electrical Diagrams
>>
Keyless Entry Module
Keyless Entry Module
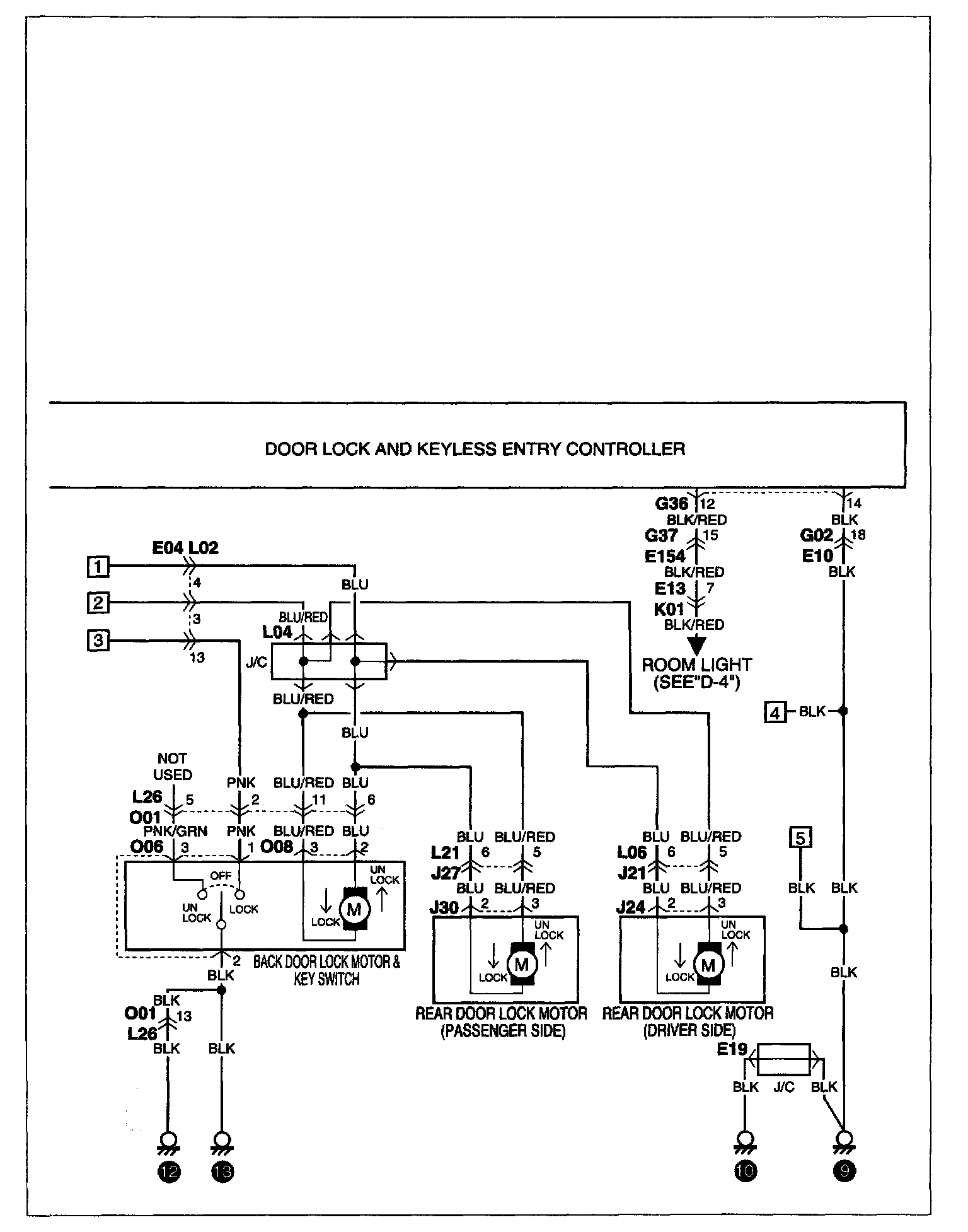
B-6 POWER DOOR LOCK Part 1:
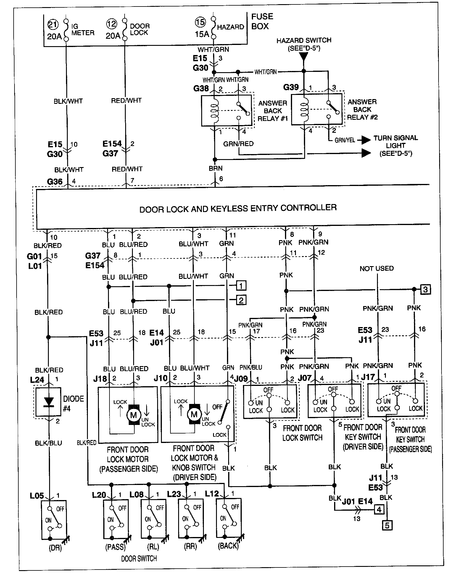
B-6 POWER DOOR LOCK Part 2:
NOTE:
To view other electrical diagrams referred to in these schematics, see
System Circuit Diagrams by letter (A Thru Z)
Electrical Diagrams