Component Tests and General Diagnostics
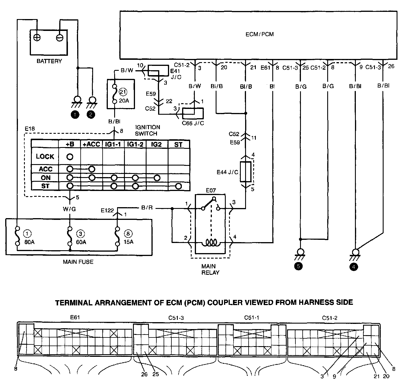
TABLE A-3 ECM (PCM) POWER AND GROUND CIRCUIT CHECK - MIL DOES NOT LIGHT AT IGNITION SWITCH ON AND ENGINE DOES NOT START THOUGH IT IS CRANKED UPWIRING DIAGRAM
CIRCUIT DESCRIPTION
When the ignition switch is turned ON, the main relay turns ON and the main power is supplied to ECM (PCM).
TROUBLESHOOTING