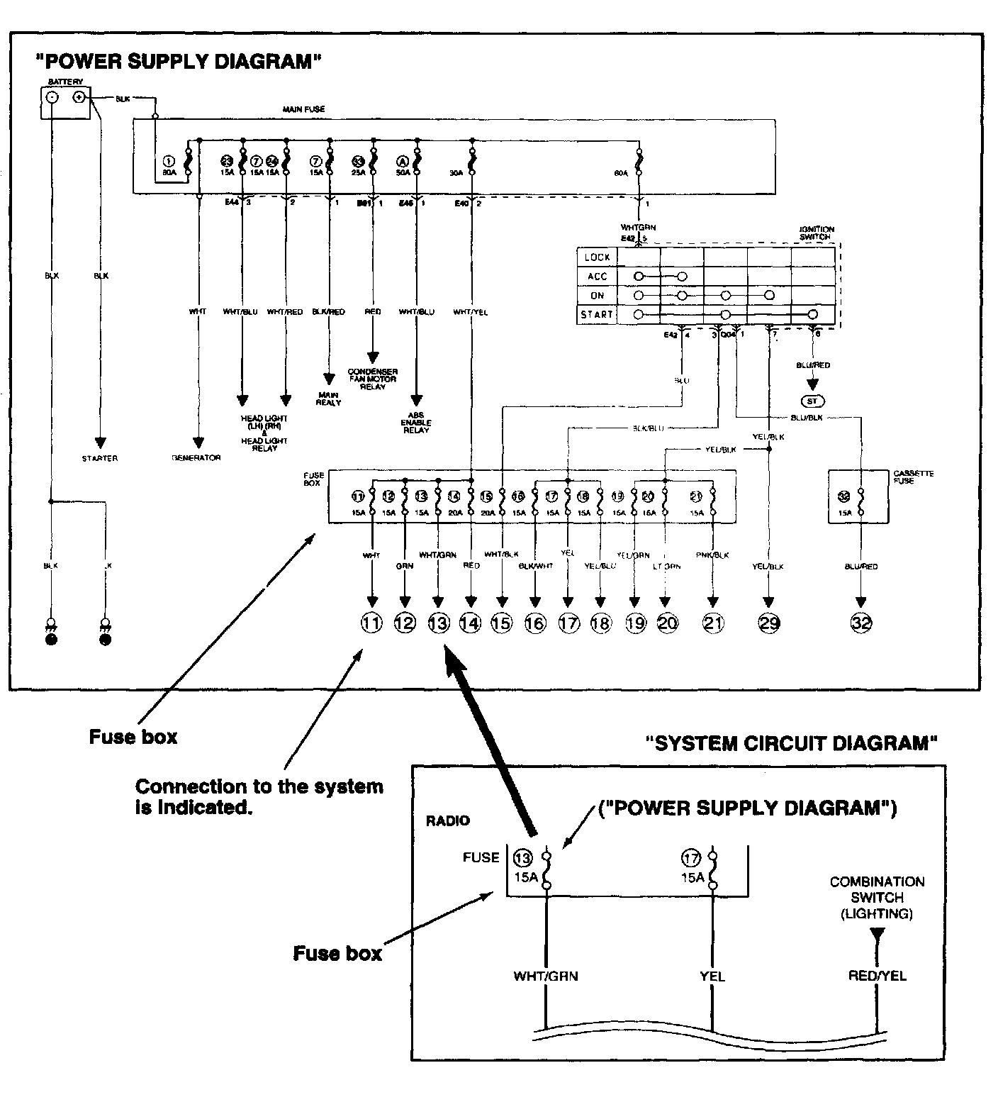
How to Read Power Supply Diagram
Power supply diagram shows the circuit from the positive terminal of the battery to each fuse in the box and where each fuse is connected (each system circuit name). In addition, the electric load value of each fuse is indicated.
Since every ("SYSTEM CIRCUIT DIAGRAM") is drawn from the circuit down the fuse, cross-refer to ("POWER SUPPLY DIAGRAM") for the continuity of the upper circuit referring to fuse No. at each fuse symbol mark.