Curiosii for ever!: Car repair manuals for everyone.

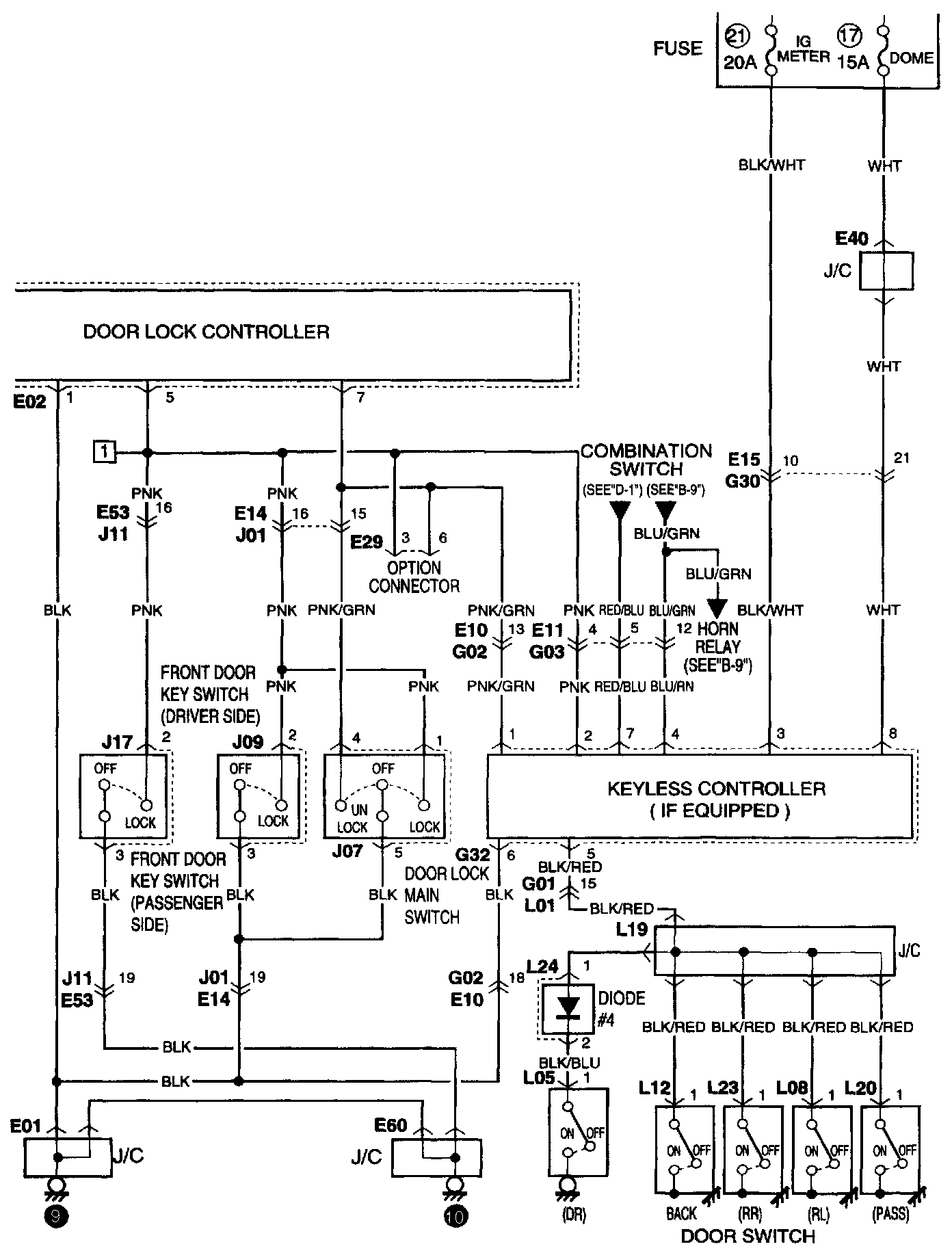
Keyless Entry Module

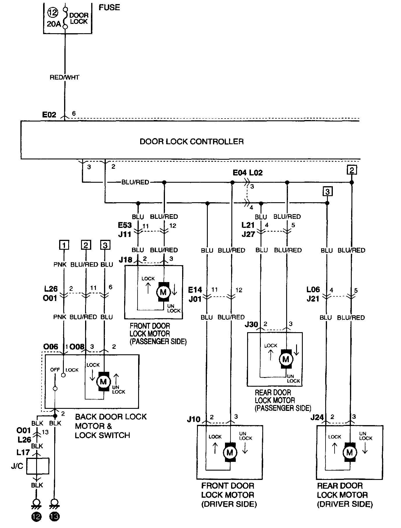
B-6 Power Door Lock (Without Keyless Entry) Part 1:




B-6 Power Door Lock (Without Keyless Entry) Part 2:




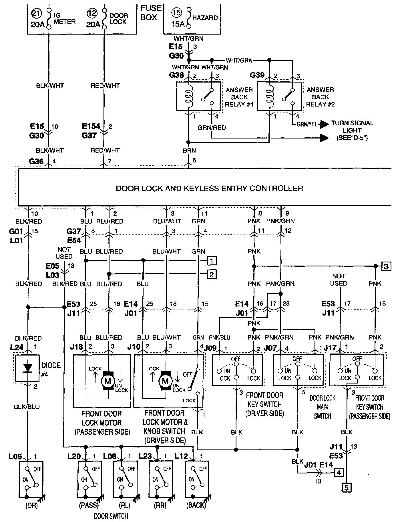
B-6 Power Door Lock (With Keyless Entry) Part 1:




B-6 Power Door Lock (With Keyless Entry) Part 2:






NOTE: To view other electrical diagrams referred to in these schematics, see System Circuit Diagrams by letter (A Thru Z) Electrical Diagrams