Curiosii for ever!: Car repair manuals for everyone.

Exhaust Gas Recirculation System





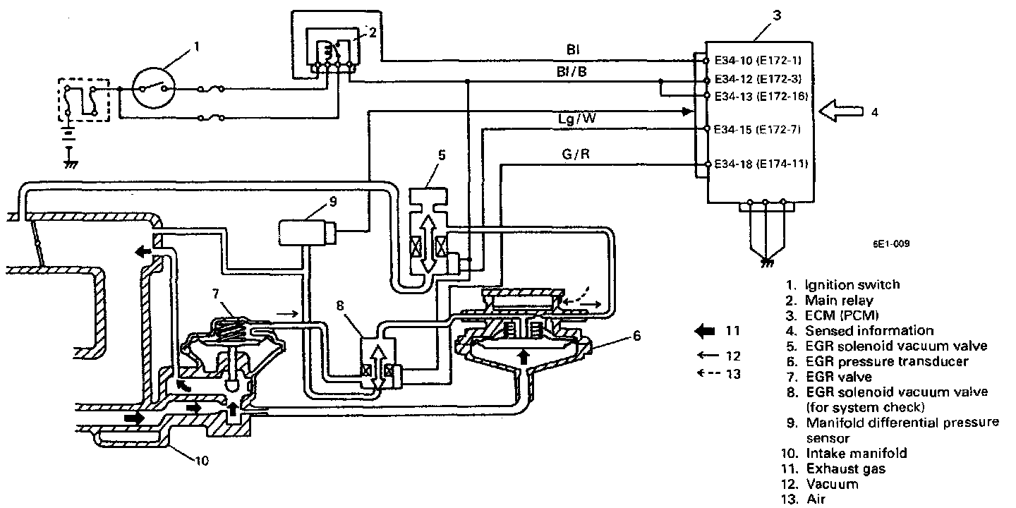
EXHAUST GAS RECIRCULATION SYSTEM
This system controls the formation of NOx emission by recirculating the exhaust gas into the combustion chamber through the intake manifold.

The EGR valve is controlled by EGR pressure transducer and EGR solenoid vacuum valve controlled by ECM according to signals from various sensors.

The diaphragm mounted in the EGR pressure transducer is operated by back pressure of the exhaust gas to open and close the valve. By this opening and closing action of the valve, the EGR pressure transducer controls the vacuum transmitted to the EGR valve.

Under a low load condition such as low speed driving, the exhaust pressure is low. In this state, the diaphragm in the EGR pressure transducer is pushed down by the spring force and the pressure transducer valve opens to allow the air into the vacuum passage from the outside.

As a result, the vacuum transmitted to the EGR valve becomes smaller and so does the opening of the FGR valve.

Thus, less amount of exhaust gas is recirculated to the intake manifold.

Under a high load condition such as high speed driving, on the other hand, the exhaust pressure is high. By the high exhaust pressure, the diaphragm in the pressure transducer is pushed up and closes its valve. As the air does not enter the vacuum passage in this state, the vacuum transmitted to the EGR valve grows larger and so does the opening of the EGR valve.

Thus, larger amount of exhaust gas is recirculated to the intake manifold.
Under any one of the following conditions, ECM closes the vacuum passage of solenoid vacuum valve. In this state, as the vacuum is not transmitted to the EGR valve, it remains closed.
- When engine coolant temperature is low
- When throttle valve opening is less than specification.
- When engine is running under high load
- When vehicle is stopped.

Other than the above, EGR valve opens and closes in accordance with the EGR pressure transducer operation.
Also, in order to check the EGR passage and its valve for clog, ECM turns ON the EGR solenoid vacuum valve (for system check), applies intake vacuum to the EGR valve and forces the EGR valve to open.

ECM checks variation in the manifold differential pressure at this time to check whether the EGR passage or the valve is clogged.

Furthermore, ECM ECMns OFF the solenoid vacuum valve while EGR is operating and checks variation in the intake manifold pressure to diagnose operation of the EGR system (solenoid vacuum valve, vacuum passage and pressure transducer).