Curiosii for ever!
: Car repair manuals for everyone.
Home
>>
Suzuki Truck
>>
1998
>>
Sidekick JS 2D 2WD L4-1.6L
>>
Repair and Diagnosis
>>
Diagrams
>>
Electrical Diagrams
>>
Computers and Control Systems
>>
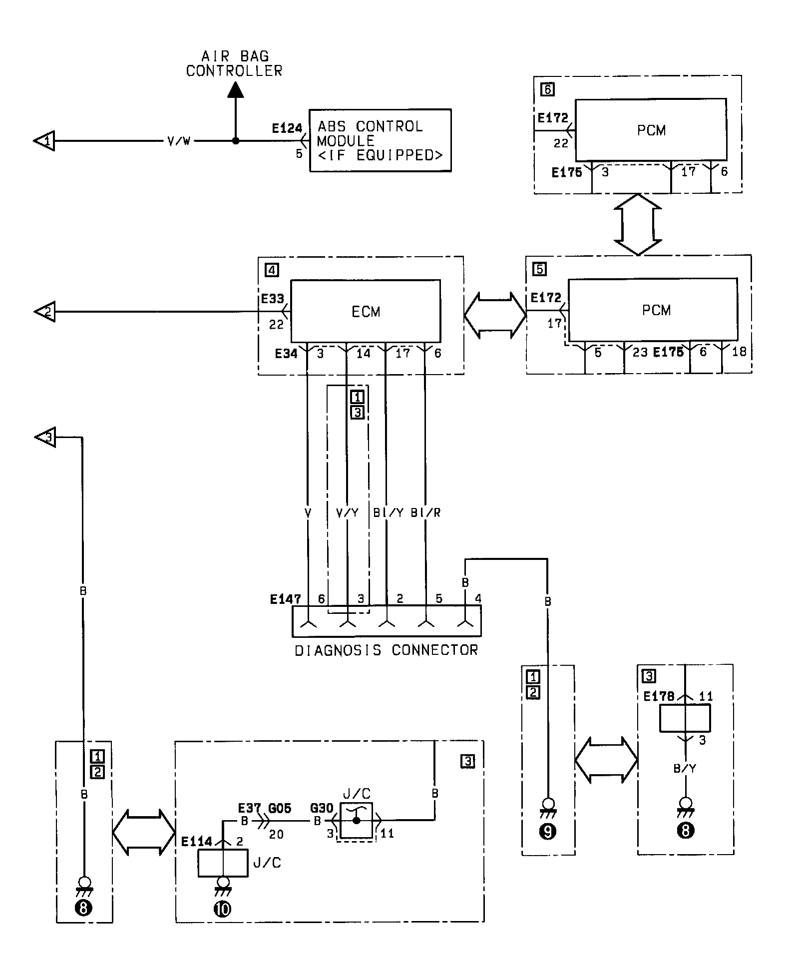
Data Link Connector
Data Link Connector