Curiosii for ever!: Car repair manuals for everyone.

Electronic Throttle Actuator Relay: Service and Repair

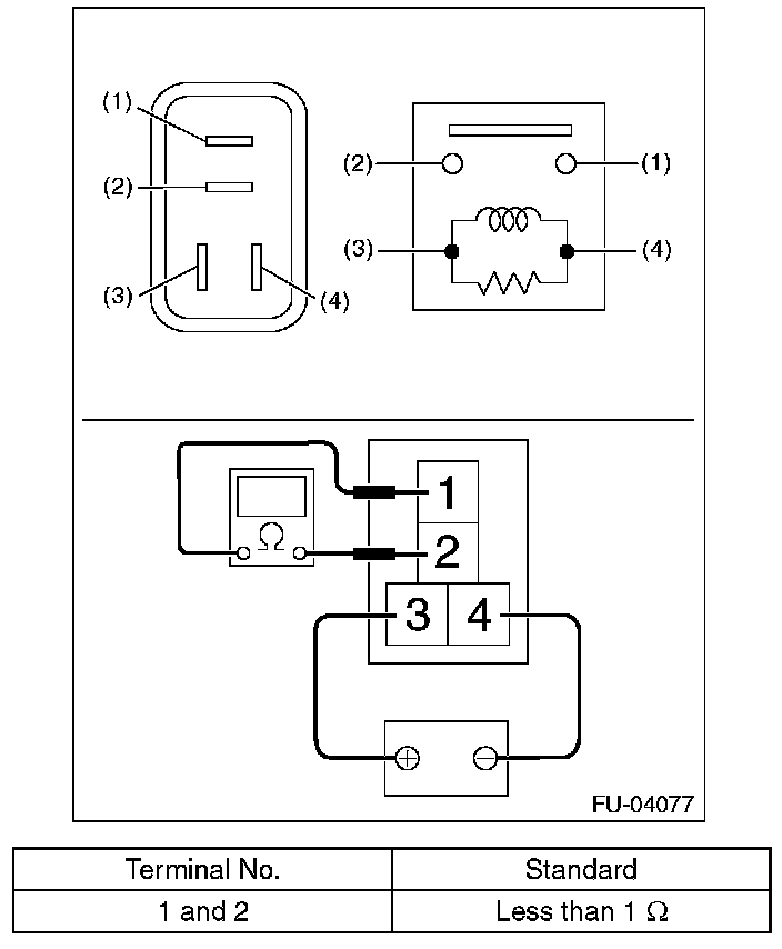
Electronic Throttle Control Relay

REMOVAL

1. Disconnect the ground cable from battery.






2. Remove the electronic throttle control relay from the relay block on the back side of the glove box.







INSTALLATION

Install in the reverse order of removal.

INSPECTION

1. Check that the electronic throttle control relay has no deformation, cracks or other damages.
2. Measure the resistance between electronic throttle control relay terminals.






3. Connect battery positive terminal to terminal No. 3 and battery ground terminal to terminal No. 4, and measure the resistance between the electronic throttle control relay terminals.