Curiosii for ever!: Car repair manuals for everyone.

Electronic Throttle Actuator Relay: Testing and Inspection

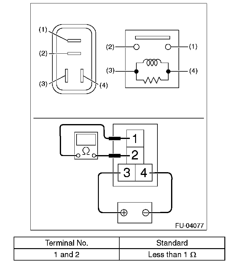
Electronic Throttle Control Relay

INSPECTION
1. Measure the resistance between electronic throttle control relay terminals.






2. Connect terminal No. 3 to battery positive terminal and terminal No. 4 to the battery ground terminal, and measure the resistance between the electronic throttle control relay terminals.