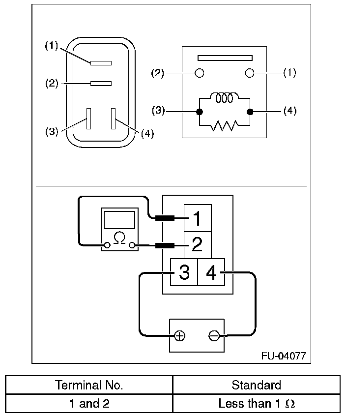
Main Relay (Computer/Fuel System): Testing and Inspection
Main RelayINSPECTION
1. Measure the resistance between main relay terminals.
2. Connect the battery positive terminal to terminal No.3. and the battery ground terminal to terminal No.4, and measure the resistance between the main relay terminals.