Curiosii for ever!: Car repair manuals for everyone.

Front ABS Sensor

REMOVAL
1. Disconnect the ground cable from battery.
2. Disconnect the ABS wheel speed sensor connector located next to the front strut mounting house in engine compartment.





3. Separate the sensor connector and vehicle securing clip. Apply force in the direction of (2) to unlock the pawl, and then slide the connector in the direction of (3). Pull out the connector to the tire side from grommet hole.

CAUTION: Clip would break when removing the clip without separating sensor connector and clip.





4. Remove the sensor harness bracket.
5. Remove the bolts which secure sensor harness to front strut.





6. Remove the front ABS wheel speed sensor from front housing.

CAUTION:
^ Be careful not to damage the sensor portion.
^ Do not apply excessive force to the sensor harness.

INSTALLATION
Install in the reverse order of removal.
Tightening torque:
Sensor: 7.5 Nm (0.76 kgf-m, 5.5 ft. lbs.)
Bracket: 33 Nm (3.3 kgf-m, 24 ft. lbs.)

CAUTION: Be careful not to damage the sensor portion.

NOTE:
^ Check the identification (mark) on the harness to make sure that no warp exists. (RH: K1 (White), LH: K2 (Yellow))
^ Check if the harness is not pulled and does not come in contact with the suspension or body during steering wheel effort.

INSPECTION
INSPECTION WITH SUBARU SELECT MONITOR
1. Connect the Subaru Select Monitor to data link connector.
2. Select {Current Data Display & Save}. Check if the speed indicated on the display change in response to the speedometer reading during acceleration/deceleration when the steering wheel is in the straight-ahead position.
3. If the speed indicated on the display does not change, check the ABS wheel speed sensor.

ABS WHEEL SPEED SENSOR
1. Check the pole piece of the ABS wheel speed sensor for foreign particles or damage. If necessary, clean the pole piece or replace the ABS wheel speed sensor.





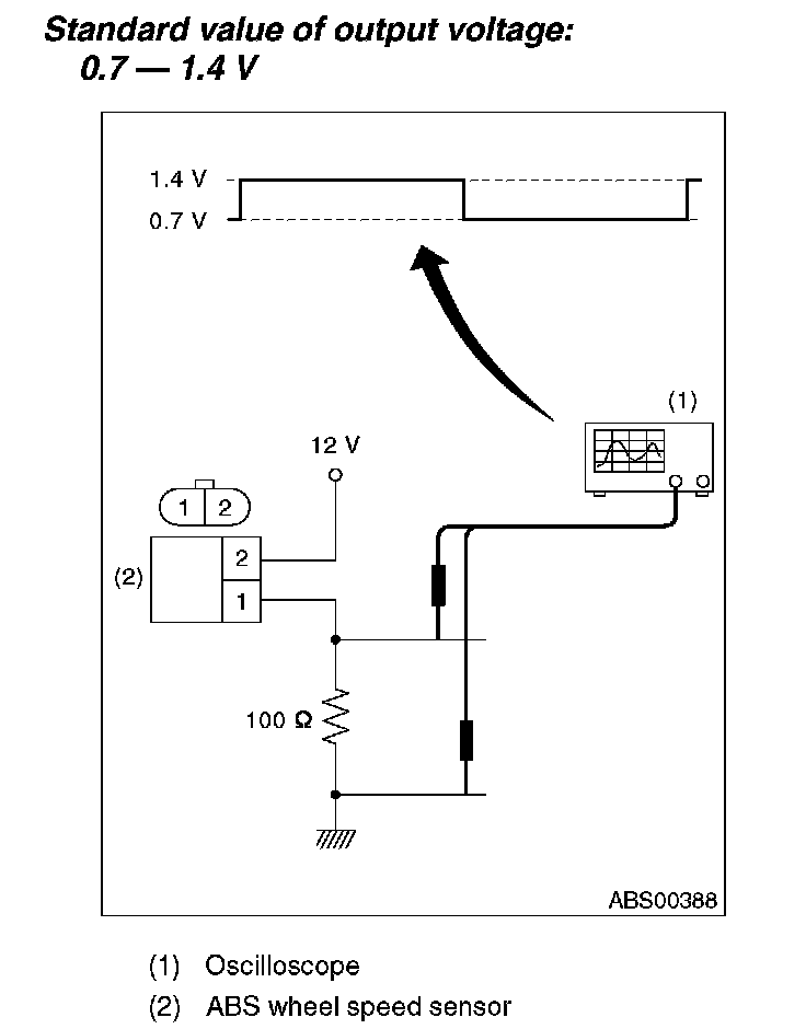
2. Charge a 12 V power supply to the No. 2 terminal of sensor connector as shown in the figure, and then install the resistance to No. 1 terminal. Rotate the wheel about 2.75 km/h (2 MPH) or equivalent, measure the voltage using oscilloscope.

NOTE: Check the ABS wheel speed sensor cable for discontinuity. If necessary, replace with a new one.