Curiosii for ever!: Car repair manuals for everyone.

P0175

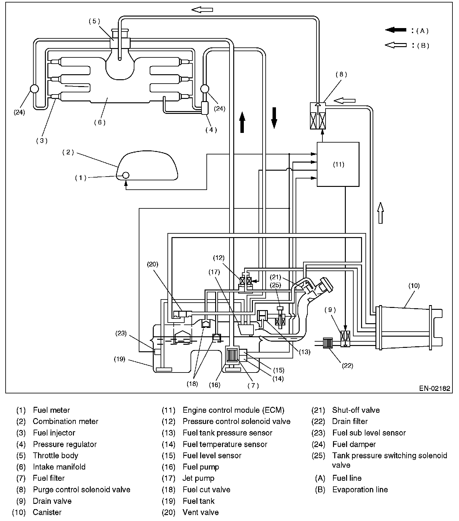
DTC P0175 - SYSTEM TOO RICH (BANK 2)

OUTLINE OF DIAGNOSIS
Detect the fuel system malfunction by the amount of main feedback control.




- Fuel System Diagnosis

- DIAGNOSTIC METHOD
Fuel system is diagnosed by comparing the target air fuel ratio calculated by ECM with the actual air fuel ratio measured by sensor.




ENABLE CONDITION

GENERAL DRIVING CYCLE
Perform the diagnosis continuously idling after warm-up or at a constant vehicle speed.

DIAGNOSTIC METHOD




- Abnormality Judgment
Judge that the fuel system malfunction occurs when the time during completing the malfunction criteria continues 30 seconds or more by comparing the diagnosed value (fsobd) with threshold value.




- Normality Judgment
Judge OK when the malfunction criteria are continued for 10 seconds.

DTC CLEAR CONDITION
- When the OK idling cycle was completed 40 times in a row
- When "Clear Memory" was performed

MALFUNCTION INDICATOR LIGHT CLEAR CONDITION
- When OK with similar drive in 3 drive cycles.
- When "Clear Memory" was performed

FAIL SAFE
- Purge control solenoid valve control: Not allowed to purge.
- Heavy fuel judgment control: Not allowed to carry out the heavy judgment.

ECM OPERATING AT DTC SETTING
- Memorize the freeze frame data. (For test mode $02)
- Memorize the diagnostic value and trouble standard value. (For test mode $06)