Curiosii for ever!: Car repair manuals for everyone.

ABS Control Module and Hydraulic Control Unit (ABSCM & H/U)

ABS CONTROL MODULE AND HYDRAULIC CONTROL UNIT (ABSCM & H/U)
^ ABS CONTROL MODULE SECTION (ABSCM)
The ABSCM contains two Micro Control Modules (MCMs) which communicate with each other. Both the MCMs process the same program and each MCM monitors the other's outputs. If a mismatch occurs between their outputs, the ABSCM cuts off the system and activate the fail-safe function.
The ABSCM can store a maximum of 3 trouble codes in an EEP ROM. If more than 3 faults have occurred, only the 3 most recent failures are stored and others are erased. Trouble codes remain stored until they are internally or externally erased.
The ABSCM has a test routine (sequence control pattern) which facilitates checking of the hydraulic control unit.
^ ABS control
Using primarily the wheel speed data from each ABS sensor and secondarily the vehicle deceleration rate data from the G sensor as parameters, the ABSCM generates a simulated vehicle speed when there is a risk of wheel lock-up. Using the simulated vehicle speed (called "dummy" vehicle speed) as a reference, the ABSCM determines the state of the wheel in terms of the tendency toward lock-up. If the result shows that the wheels are about to lock, the ABSCM issues commands to energize or de-energize the solenoid valves and activate the motor pump of the H/U to modulate the brake fluid pressures that act on the wheel cylinders, thereby preventing the wheels from locking.

The ABSCM controls the right and left front wheel fluid pressures independently and the rear wheel fluid pressures based on the wheel which is the most likely to lock (select-low control).

^ Functions available using SUBARU select monitor When the SUBARU select monitor is connected, the ABSCM allows it
- To read out analog data
- To read out ON/OFF data
- To read out or erase trouble code
- To read out data showing conditions under which a trouble code has been stored (Freeze frame data)
- To initiate ABS sequence control pattern

^ Indication functions
Under the control of the ABSCM, the ABS warning light provides the following three indication function:
- ABS fault alerting
- Trouble code indication (by flashing in the diagnosis mode)
- Valve ON/OFF indication (when sequence control pattern is initiated)

^ HYDRAULIC CONTROL UNIT SECTION (H/U)
The H/U is a fluid pressure controller consisting of, among others, a motor, solenoid valves, a housing and relays. It also constitutes passage of the two diagonally split brake circuits.
- The pump motor drives an eccentric cam which in turn moves the plunger pump to generate hydraulic pressure.
- The housing accommodates the pump motor, solenoid valve and reservoir. It also constitutes a brake fluid passage.
- The plunger pump, when operated, draws the brake fluid from the reservoir, lets the fluid in a wheel cylinder drain into the reservoir, and/or forces the fluid into the master cylinder.
- The outlet solenoid valve is a 2-position type. It opens or closes the brake fluid passage between a wheel cylinder and the reservoir according to commands from the ABSCM.
- The inlet solenoid valve is duty-controlled to reduce brake fluid pulsation for minimum ABS operation noise.
- The reservoir temporarily stores the brake fluid drained from a wheel cylinder when pressure "decrease" control is performed.
- The damper chamber suppresses brake fluid pulsation which would occur during pressure "decrease" control in the fluid discharged from the plunger pump to minimize kickbacks of the brake pedal.
- The valve relay controls power supply to the solenoid valves and motor relay in response to a command from the ABSCM. In normal (IG ON) condition, the relay is closed to supply power to the solenoid valves and motor relay. When an error occurs in the system, the valve relay is turned OFF to keep the fluid pressure circuit in the normal mode (non-ABS mode).
- The motor relay closes and supplies power to the pump motor in response to a command from the ABSCM during the ABS drive mode operations.

The H/U has four operating modes; normal mode (non-ABS mode), and three ABS active modes, i.e., "increase", "hold" and "decrease" modes.

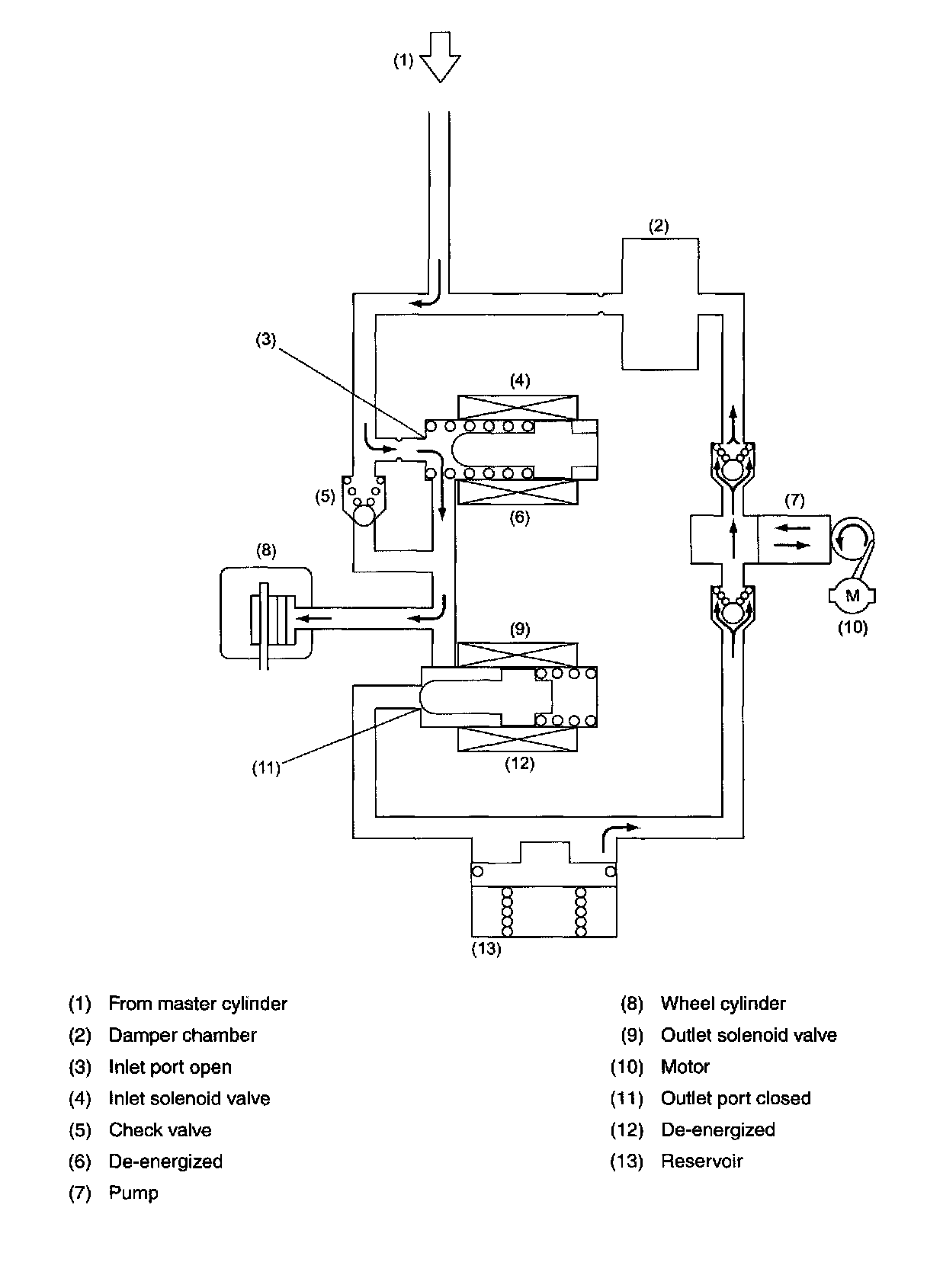
DURING NORMAL BRAKING (ABS NOT ACTIVE)





Both the inlet and outlet solenoid valves are not energized. This means that the inlet port of the inlet solenoid valve is open, whereas the outlet port of the outlet solenoid valve is closed. So the fluid pressure generated in the master cylinder is transmitted to the wheel cylinder, producing a brake force.

NOTE: For simplicity of explanation, operation of the hydraulic control unit is represented by operation of a single wheel circuit.

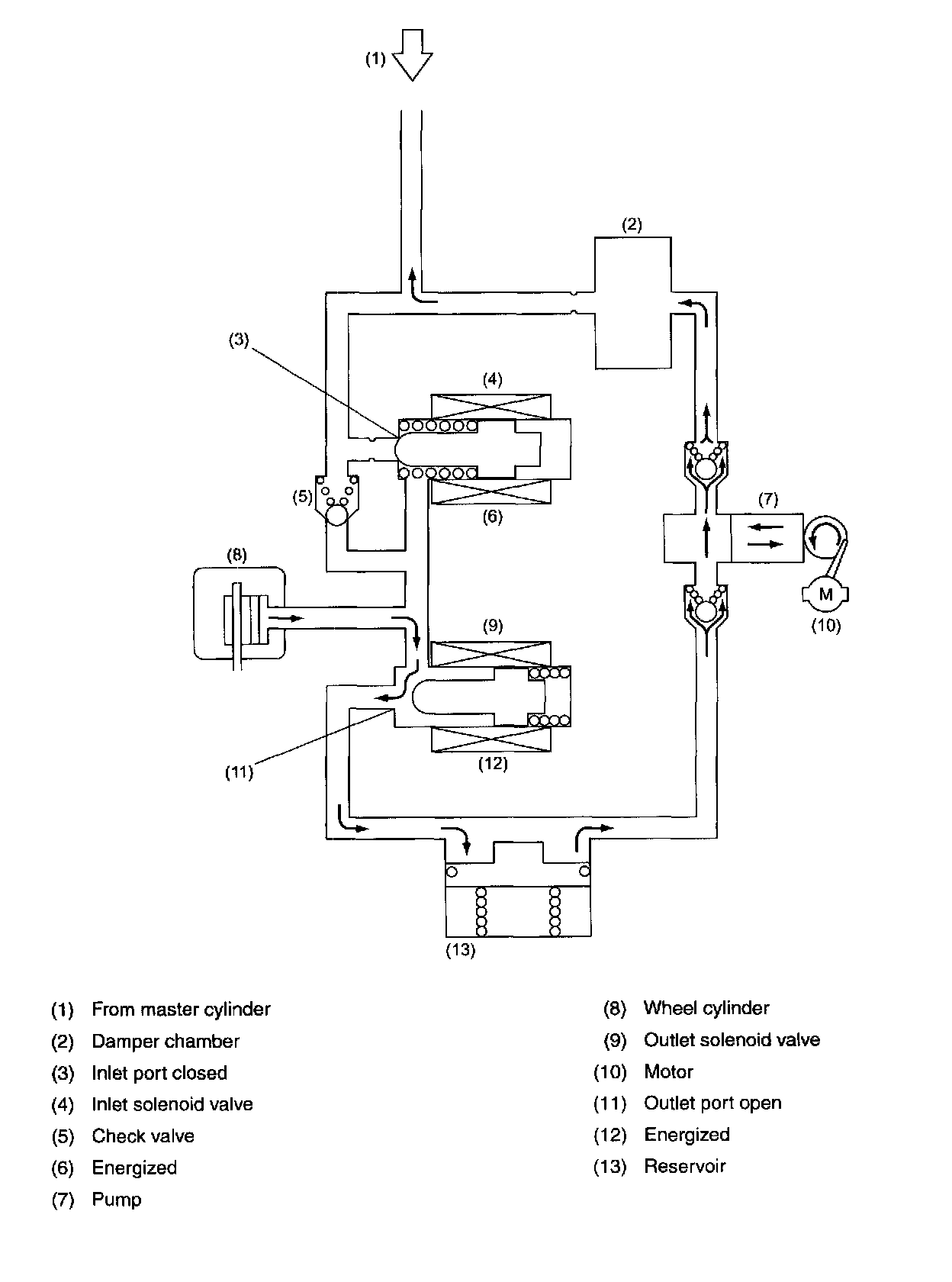
PRESSURE "DECREASE" CONTROL (ABS ACTIVE)





Both the inlet and outlet solenoid valves are energized, which means that the inlet port is closed and the outlet port is open.

In this state, the wheel cylinder is isolated from the master cylinder but open to the reservoir, so the brake fluid in it can be drained into the reservoir, decreasing its pressure and reducing the braking force of the wheel.

The brake fluid collected in the reservoir is forced into the master cylinder by the pump.

During this phase of ABS operation, the pump motor continues operating.

NOTE: For simplicity of explanation, operation of the hydraulic control unit is represented by operation of a single wheel circuit.

PRESSURE "HOLD" CONTROL (ABS ACTIVE)





The inlet solenoid valve is energized, so the inlet port is closed.

On the other hand, the outlet solenoid valve is de-energized, so the output port is also closed. In this state, all the passages connecting the wheel cylinder, master cylinder and reservoir are blocked. As a result, the fluid pressure in the wheel cylinder is held unchanged.

During this phase of ABS operation, the pump motor continues operating.

NOTE: For simplicity of explanation, operation of the hydraulic control unit is represented by operation of a single wheel circuit.

PRESSURE "INCREASE" CONTROL (ABS ACTIVE)





Both the inlet and outlet solenoid valves are de-energized, which means that the inlet port of the inlet solenoid valve is open, whereas the outlet port of the outlet solenoid valve is closed. So the fluid pressure generated in the master cylinder is transmitted to the wheel cylinder and increased fluid pressure in the wheel cylinder applies the brake with a larger force.

During this phase of ABS operation, the pump motor continues operating.

NOTE: For simplicity of explanation, operation of the hydraulic control unit is represented by operation of a single wheel circuit.