Curiosii for ever!
: Car repair manuals for everyone.
Home
>>
Subaru
>>
2000
>>
Legacy Outback Ltd Sedan F4-2.5L SOHC
>>
Repair and Diagnosis
>>
Powertrain Management
>>
Transmission Control Systems
>>
Testing and Inspection
>>
Component Tests and General Diagnostics
>>
Diagnostic Chart With Select Monitor
>>
Check FWD Switch
Check FWD Switch
DIAGNOSIS
^
LED does not come on even if FWD switch is ON.
^
FWD switch circuit is open or short.
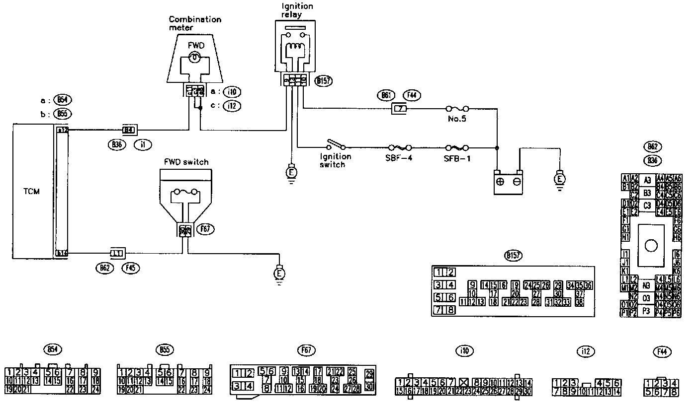
WIRING DIAGRAM
TEST STEPS:
Step 9P1:
Step 9P2:
Step 9P3:
Step 9P4:
Step 9P5:
Step 9P6:
Step 9P7:
Step 9P8:
Step 9P9:
Step 9P10:
Step 9P11: