Curiosii for ever!: Car repair manuals for everyone.

Malfunction Indicator Lamp: Testing and Inspection

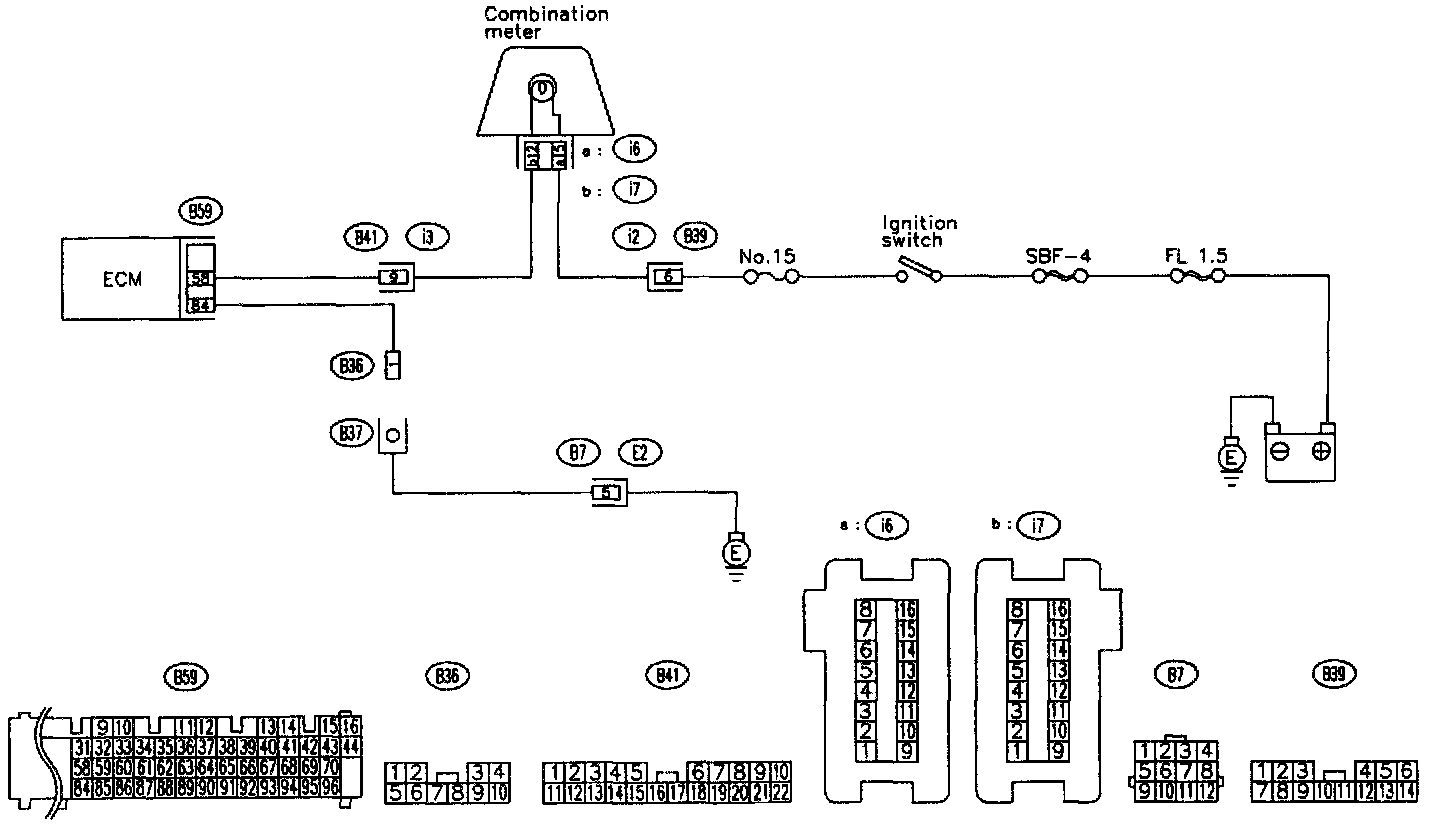
A: INDICATOR LAMP (MIL) DOES NOT COME ON.

DIAGNOSIS:
- The CHECK ENGINE malfunction indicator lamp (MIL) circuit is open or shorted.





TROUBLE SYMPTOM:
- When ignition switch is turned ON (engine OFF), MIL does not come on.

PROCEDURES:











WIRING DIAGRAM:





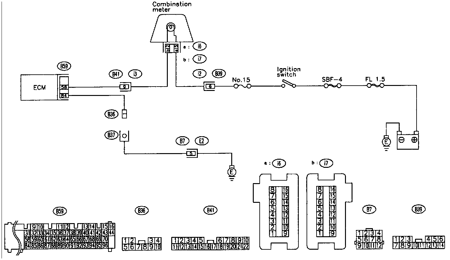
B: CHECK ENGINE MALFUNCTION INDICATOR LAMP (MIL) DOES NOT GO OFF.
DIAGNOSIS:
- The CHECK ENGINE malfunction indicator lamp (MIL) circuit is shorted.





TROUBLE SYMPTOM:
- Although MIL comes on when engine runs, trouble code is not shown on Subaru select monitor or OBD-II general scan tool display.

PROCEDURES:





WIRING DIAGRAM:





C: CHECK ENGINE MALFUNCTION INDICATOR LAMP (MIL) DOES NOT BLINK AT A CYCLE OF 3 HZ.

DIAGNOSIS:
- The CHECK ENGINE malfunction indicator lamp (MIL) circuit is open or shorted.
- Diagnosis connector circuit is in open TROUBLE SYMPTOM:
- When inspection mode MIL does not blink at a cycle of 3 Hz.





PROCEDURES:














WIRING DIAGRAM:





D: CHECK ENGINE MALFUNCTION INDICATOR LAMP (MIL) REMAINS BLINKING AT A CYCLE OF 3 Hz.

DIAGNOSIS:
- Diagnosis connector circuit is shorted.





TROUBLE SYMPTOM:
- Even though diagnosis connector is disconnected, MIL blinks at a cycle of 3 Hz when ignition switch is turned to ON.

PROCEDURES:





WIRING DIAGRAM: