Curiosii for ever!
: Car repair manuals for everyone.
Home
>>
Subaru
>>
1996
>>
Outback [Legacy] AWD F4-2.2L SOHC
>>
Repair and Diagnosis
>>
Powertrain Management
>>
Computers and Control Systems
>>
Diagrams
>>
Electrical Diagrams
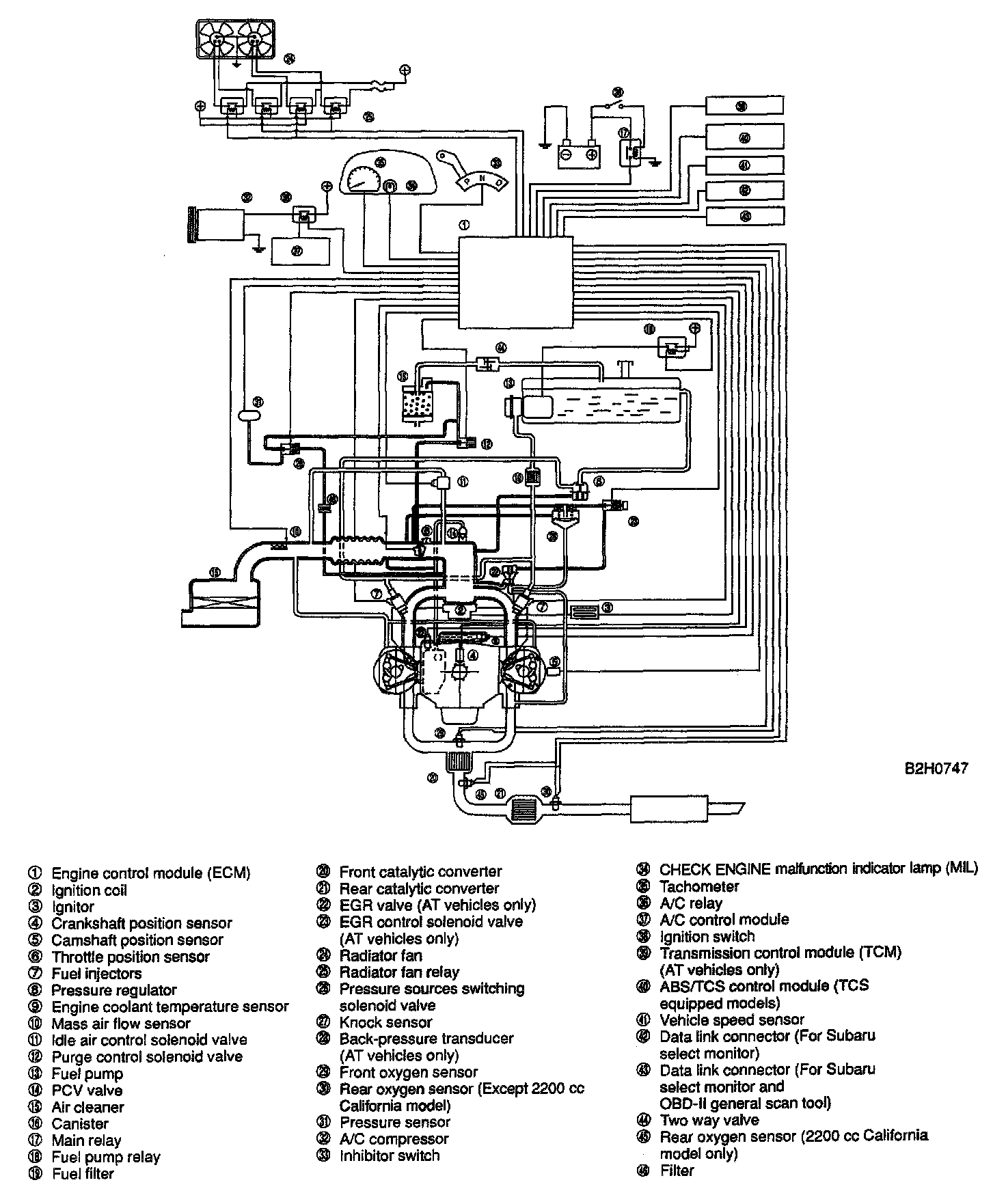
Electrical Diagrams
NOTE:
For electrical wiring diagrams, refer to
Powertrain Management
system level.
Diagrams
SCHEMATIC DRAWING