Engine Control Module: Description and Operation
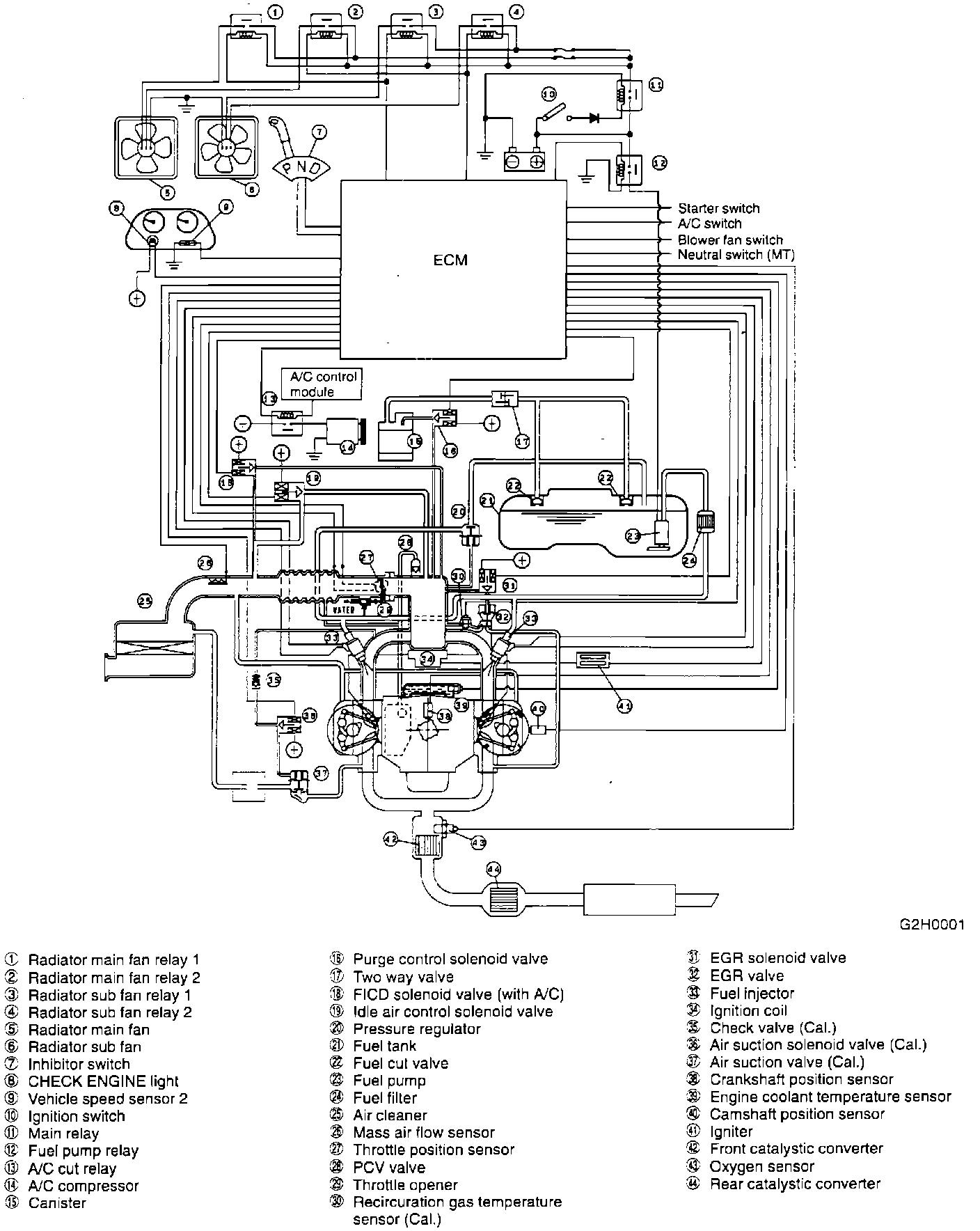
System Schematic:
PURPOSE
The Engine Control Module (ECM) is a computer that calculates signals from various sensors and switches to judge engine operating conditions and sends output signals to provide precise control and functioning of various systems. Main ECM control functions are:
^ Fuel injection control
^ Ignition system control
^ Pulsed air induction system
^ Exhaust gas recirculation system
^ By-pass air control (idle speed control)
^ Canister purge control
^ Radiator fan control
^ Fuel pump control
^ Air conditioner cut control
^ Self-diagnosis function
^ Fail-safe function
OPERATION
When the ECM is sending fixed signals without regard to oxygen sensor output voltage, the system is said to be in "open loop." Conversely, when the control unit is computing signals based on oxygen sensor voltage, the system is said to be in "closed loop."
The ECM has built-in preprogrammed values that it will default to if system malfunctions are detected. This usually permits the vehicle to be driven until repairs are made, although performance will be affected.
The ECM has a self-diagnostic function that stores trouble codes in its memory. A "Malfunction Indicator" light alerts the driver to seek service when the ECM encounters input/output information outside proper values or ranges. A technician can then extract trouble codes from memory which indicate where system problems have occurred and make necessary corrections.