Curiosii for ever!: Car repair manuals for everyone.

Engine Control Module: Description and Operation

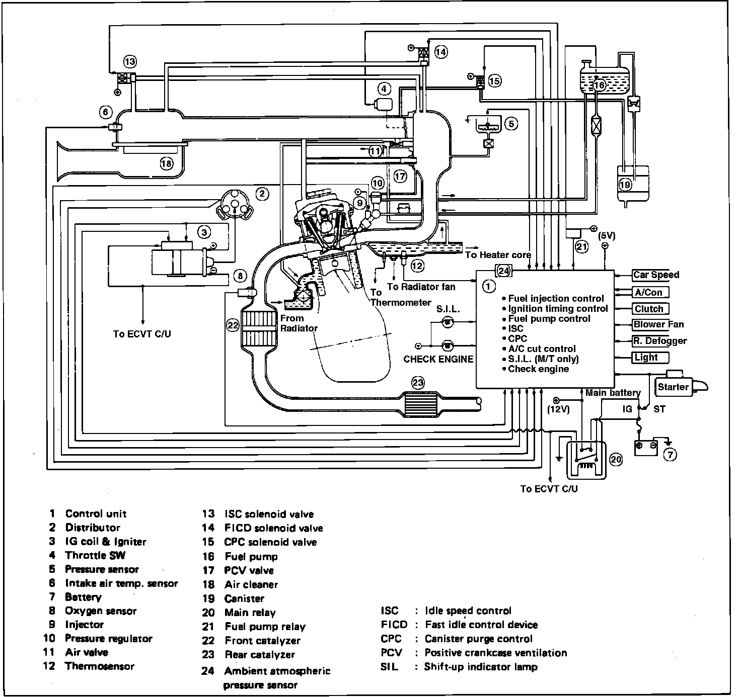
Computerized Engine Controls:





PURPOSE
The ECU is a computer that calculates signals from various sensors and switches to judge engine operating conditions and sends output signals to provide precise control and functioning of various systems. Main ECU control functions are:
^ Fuel injection control
^ Ignition system control
^ Idle speed control
^ Canister purge control
^ Fuel pump control
^ Air conditioner cut control
^ Self-diagnosis function
^ Fail-safe function

LOCATION
The ECU is located behind the left side of the dash board.

OPERATION
When the ECU is sending fixed signals without regard to oxygen sensor output voltage, the system is said to be in "open loop." Conversely, when the control unit is computing signals based on oxygen sensor voltage, the system is said to be in "closed loop."

The ECU has built-in preprogrammed values that it will default to if system malfunctions are detected. This usually permits the vehicle to be driven until repairs are made, although performance will be affected.

The ECU has a self-diagnostic function that stores trouble codes in its memory. A "Check Engine" light alerts the driver to seek service when the ECU encounters input/output information outside proper values or ranges. A technician can then extract trouble codes from memory which indicate where system problems have occurred and make necessary corrections.