Curiosii for ever!: Car repair manuals for everyone.

Fuel Injector Circuit






FA20 ENGINE CONTROL: SFI SYSTEM: Fuel Injector Circuit; 2013 MY FR-S [03/2012 -]
- Fuel Injector Circuit

DESCRIPTION

The fuel injectors (for port injection) are attached to the intake manifold, and inject fuel into the intake manifold based on the ECM signals.

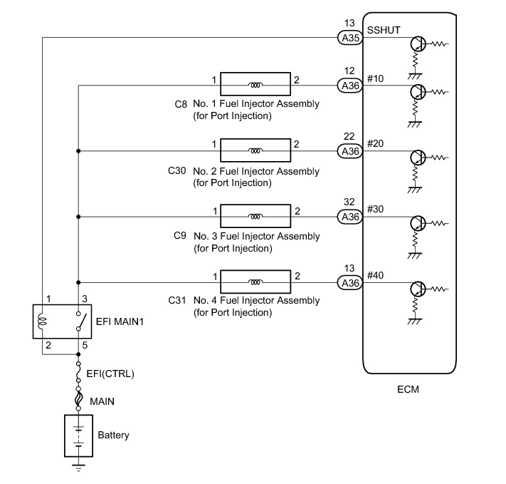
WIRING DIAGRAM





INSPECTION PROCEDURE

NOTICE:
Inspect the fuses for circuits related to this system before performing the following inspection procedure.

PROCEDURE

1. INSPECT FUEL INJECTOR ASSEMBLY (POWER SOURCE)

(a) Disconnect the fuel injector assembly connectors.









(b) Turn the ignition switch to ON.

(c) Measure the voltage according to the value(s) in the table below.

Standard Voltage:





NG -- CHECK HARNESS AND CONNECTOR (FUEL INJECTOR ASSEMBLY - EFI MAIN1 RELAY)
OK -- Continue to next step.

2. INSPECT FUEL INJECTOR ASSEMBLY (INJECTION AND VOLUME)

(a) Check the fuel injector injection and volume Fuel Injector (For Port Injection).

NG -- REPLACE FUEL INJECTOR ASSEMBLY Removal
OK -- Continue to next step.

3. CHECK HARNESS AND CONNECTOR (FUEL INJECTOR ASSEMBLY - ECM)

(a) Disconnect the fuel injector assembly connector.

(b) Disconnect the ECM connector.

(c) Measure the resistance according to the value(s) in the table below.

Standard Resistance (Check for open):





Standard Resistance (Check for short):





NG -- REPAIR OR REPLACE HARNESS OR CONNECTOR

OK -- REPLACE ECM Removal

4. CHECK HARNESS AND CONNECTOR (FUEL INJECTOR ASSEMBLY - EFI MAIN1 RELAY)

(a) Disconnect the fuel injector assembly connector.

(b) Remove the EFI MAIN1 relay from the engine room relay block assembly.

(c) Measure the resistance according to the value(s) in the table below.

Standard Resistance (Check for open):





Standard Resistance (Check for short):





NG -- REPAIR OR REPLACE HARNESS OR CONNECTOR

OK -- CHECK ECM POWER SOURCE CIRCUIT ECM Power Source Circuit