Curiosii for ever!
: Car repair manuals for everyone.
Home
>>
Scion
>>
2012
>>
xB L4-2.4L (2AZ-FE)
>>
Repair and Diagnosis
>>
Powertrain Management
>>
Transmission Control Systems
>>
Description and Operation
>>
System Diagram
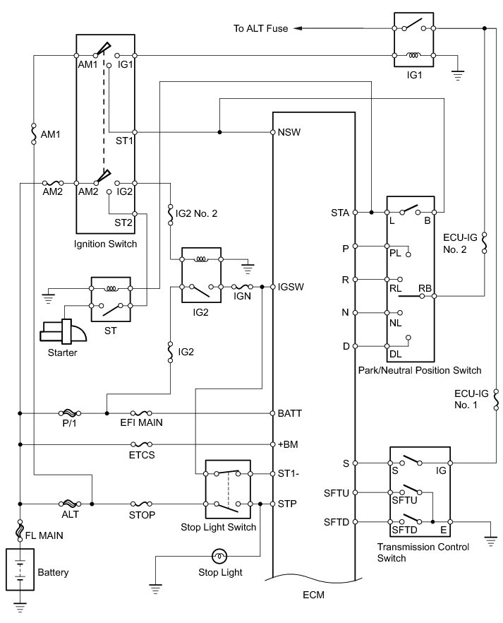
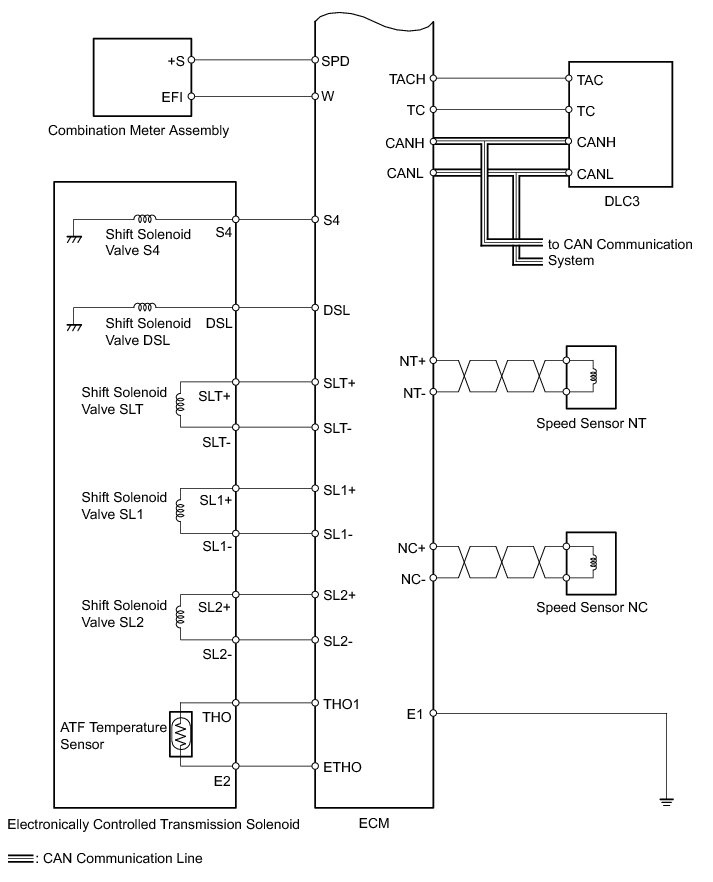
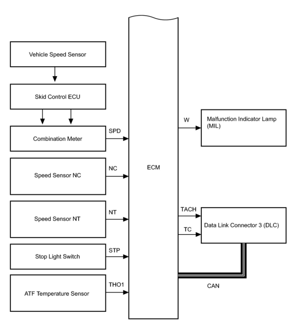
System Diagram
U241E AUTOMATIC TRANSAXLE: AUTOMATIC TRANSAXLE SYSTEM: SYSTEM DIAGRAM
The configuration of the electronic control system in the U241E automatic transaxle is as shown in the following chart.