Curiosii for ever!: Car repair manuals for everyone.

Starter Signal Circuit





2AZ-FE ENGINE CONTROL SYSTEM: SFI SYSTEM: Starter Signal Circuit
- Starter Signal Circuit

DESCRIPTION

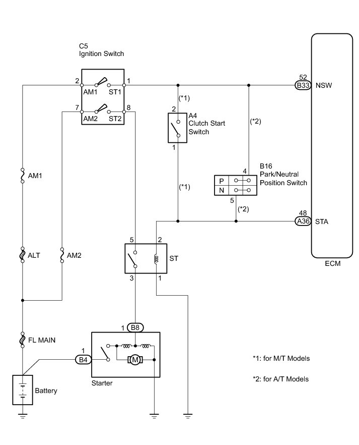
While the engine is being cranked, current flows from terminal ST1 of the ignition switch to the ST relay and also flows to terminal STA of the ECM (STA signal). The ECM uses the STA signal to control the fuel injection and ignition timing when the engine starts.

WIRING DIAGRAM





INSPECTION PROCEDURE

NOTICE:
Inspect the fuses for circuits related to this system before performing the following inspection procedure.

PROCEDURE

1. CHECK WHETHER ENGINE CAN BE CRANKED

(a) Check if the engine can be cranked.

Result





B -- READ VALUE USING TECHSTREAM (STARTER SIGNAL)
A -- Continue to next step.

2. READ VALUE USING TECHSTREAM (STARTER SIGNAL)

(a) Connect the Techstream to the DLC3.

(b) Turn the ignition switch to ON.

(c) Turn the Techstream on.

(d) Enter the following menus: Powertrain / Engine and ECT / Data List / Starter Signal.

(e) Check the value displayed on the Techstream when the ignition switch is turned to the ON and START positions.

OK:





NG -- INSPECT IGNITION SWITCH
OK -- Continue to next step.

3. INSPECT IGNITION SWITCH

(a) Inspect the ignition switch Testing and Inspection.

NG -- REPLACE IGNITION SWITCH Removal
OK -- Continue to next step.

4. CHECK HARNESS AND CONNECTOR (IGNITION SWITCH - ST RELAY - STARTER)

(a) Remove the ST relay from the center relay block.

(b) Disconnect the ignition switch connector.

(c) Disconnect the starter connector.

(d) Measure the resistance according to the value(s) in the table below.

Standard Resistance (Check for Open):





Standard Resistance (Check for Short):





(e) Reinstall the ST relay.

(f) Reconnect the ignition switch connector.

(g) Reconnect the starter connector.

NG -- REPAIR OR REPLACE HARNESS OR CONNECTOR
OK -- Continue to next step.

5. CHECK HARNESS AND CONNECTOR (ECM - ST RELAY - BODY GROUND)

(a) Remove the ST relay from the center relay block.

(b) Disconnect the ECM connector.

(c) Measure the resistance according to the value(s) in the table below.

Standard Resistance (Check for Open):





(d) Reinstall the ST relay.

(e) Reconnect the ECM connector.

NG -- REPAIR OR REPLACE HARNESS OR CONNECTOR

OK -- PROCEED TO NEXT SUSPECTED AREA SHOWN IN PROBLEM SYMPTOMS TABLE Symptom Related Diagnostic Procedures

6. INSPECT IGNITION SWITCH

(a) Inspect the ignition switch Testing and Inspection.

NG -- REPLACE IGNITION SWITCH Removal
OK -- Continue to next step.

7. INSPECT PARK/NEUTRAL POSITION SWITCH OR CLUTCH START SWITCH

(a) For A/T models:

(1) Inspect the park/neutral position switch Component Tests and General Diagnostics.

(b) For M/T models:

(1) Inspect the clutch start switch Inspection.

Result





B -- REPLACE CLUTCH START SWITCH Removal

C -- REPLACE PARK/NEUTRAL POSITION SWITCH Removal
A -- Continue to next step.

8. CHECK HARNESS AND CONNECTOR (IGNITION SWITCH - PNP SWITCH OR CLUTCH START SWITCH)

(a) For A/T models:

(1) Disconnect the ignition switch connector.

(2) Disconnect the park/neutral position switch connector.

(3) Measure the resistance according to the value(s) in the table below.

Standard Resistance (Check for Open):





Standard Resistance (Check for Short):





(4) Reconnect the ignition switch connector.

(5) Reconnect the park/neutral position switch connector.

(b) For M/T models:

(1) Disconnect the ignition switch connector.

(2) Disconnect the clutch start switch connector.

(3) Measure the resistance according to the value(s) in the table below.

Standard Resistance (Check for Open):





Standard Resistance (Check for Short):





(4) Reconnect the ignition switch connector.

(5) Reconnect the clutch start switch connector.

NG -- REPAIR OR REPLACE HARNESS OR CONNECTOR
OK -- Continue to next step.

9. CHECK HARNESS AND CONNECTOR (ST RELAY - ECM - PNP SWITCH OR CLUTCH START SWITCH)

(a) For A/T models:

(1) Remove the ST relay from the center relay block.

(2) Disconnect the ECM connector.

(3) Disconnect the park/neutral position switch connector.

(4) Measure the resistance according to the value(s) in the table below.

Standard Resistance (Check for Open):





Standard Resistance (Check for Short):





(5) Reinstall the ST relay.

(6) Reconnect the ECM connector.

(7) Reconnect the park/neutral position switch connector.

(b) For M/T models:

(1) Remove the ST relay from the center relay block.

(2) Disconnect the ECM connector.

(3) Disconnect the clutch start switch connector.

(4) Measure the resistance according to the value(s) in the table below.

Standard Resistance (Check for Open):





Standard Resistance (Check for Short):





(5) Reinstall the ST relay.

(6) Reconnect the ECM connector.

(7) Reconnect the clutch start switch connector.

NG -- REPAIR OR REPLACE HARNESS OR CONNECTOR

OK -- PROCEED TO NEXT SUSPECTED AREA SHOWN IN PROBLEM SYMPTOMS TABLE Symptom Related Diagnostic Procedures

10. READ VALUE USING TECHSTREAM (STARTER SIGNAL)

(a) Connect the Techstream to the DLC3.

(b) Turn the ignition switch to ON.

(c) Turn the Techstream on.

(d) Enter the following menus: Powertrain / Engine and ECT / Data List / Starter Signal.

(e) Check the value displayed on the Techstream when the ignition switch is turned to the ON and START positions.

OK:





NG -- CHECK HARNESS AND CONNECTOR (ECM - ST RELAY)

OK -- PROCEED TO NEXT SUSPECTED AREA SHOWN IN PROBLEM SYMPTOMS TABLE Symptom Related Diagnostic Procedures

11. CHECK HARNESS AND CONNECTOR (ECM - ST RELAY)

(a) Remove the ST relay from the center relay block.

(b) Disconnect the ECM connector.

(c) Measure the resistance according to the value(s) in the table below.

Standard Resistance (Check for Open):





(d) Reinstall the ST relay.

(e) Reconnect the ECM connector.

NG -- REPAIR OR REPLACE HARNESS OR CONNECTOR

OK -- REPLACE ECM Removal