Curiosii for ever!: Car repair manuals for everyone.

Starter Signal Circuit





1NR-FE ENGINE CONTROL: SFI SYSTEM: Starter Signal Circuit
- Starter Signal Circuit

DESCRIPTION

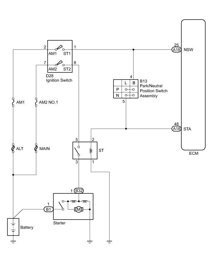
While the engine is being cranked, current flows from terminal ST1 of the ignition switch to the ST relay and also flows to terminal STA of the ECM (STA signal). The ECM uses the STA signal to control the fuel injection and ignition timing when the engine starts.

WIRING DIAGRAM





INSPECTION PROCEDURE

NOTICE:
* Inspect the fuses for circuits related to this system before performing the following inspection procedure.
* After turning ignition switch off, waiting time may be required before disconnecting the cable from the negative (-) battery terminal. Therefore, make sure to read the disconnecting the cable from the negative (-) battery terminal notices before proceeding with work Service Precautions.

PROCEDURE

1. CHECK WHETHER ENGINE CAN BE CRANKED

(a) Check if the engine can be cranked.

Result





B -- READ VALUE USING TECHSTREAM (STARTER SIGNAL)
A -- Continue to next step.

2. READ VALUE USING TECHSTREAM (STARTER SIGNAL)

(a) Connect the Techstream to the DLC3.

(b) Turn the ignition switch to ON.

(c) Turn the Techstream on.

(d) Enter the following menus: Powertrain / Engine and ECT / Data List / Starter Signal.

(e) Check the value displayed on the Techstream when the ignition switch is turned to the ON and START positions.

OK:





NG -- INSPECT IGNITION SWITCH ASSEMBLY
OK -- Continue to next step.

3. INSPECT IGNITION SWITCH ASSEMBLY

(a) Inspect the ignition switch ECM Power Source Circuit.

NG -- REPLACE IGNITION SWITCH ASSEMBLY Removal
OK -- Continue to next step.

4. CHECK HARNESS AND CONNECTOR (IGNITION SWITCH - ST RELAY - STARTER)

(a) Remove the ST relay from the No. 1 engine room relay block.

(b) Disconnect the ignition switch connector.

(c) Disconnect the starter connector.

(d) Measure the resistance according to the value(s) in the table below.

Standard Resistance:





NG -- REPAIR OR REPLACE HARNESS OR CONNECTOR
OK -- Continue to next step.

5. CHECK HARNESS AND CONNECTOR (ECM - ST RELAY - BODY GROUND)

(a) Remove the ST relay from the No. 1 engine room relay block.

(b) Disconnect the ECM connector.

(c) Measure the resistance according to the value(s) in the table below.

Standard Resistance:





NG -- REPAIR OR REPLACE HARNESS OR CONNECTOR
OK -- Continue to next step.

6. INSPECT BATTERY

(a) Check that the battery is not depleted Component Tests and General Diagnostics.

OK:

Battery is not depleted.

NG -- CHARGE OR REPLACE BATTERY
OK -- Continue to next step.

7. CHECK BATTERY TERMINAL

(a) Check that the battery terminals are not loose or corroded.

OK:

Battery terminals are not loose or corroded.

NG -- REPAIR OR REPLACE BATTERY TERMINAL

OK -- PROCEED TO NEXT SUSPECTED AREA SHOWN IN PROBLEM SYMPTOMS TABLE Symptom Related Diagnostic Procedures

8. INSPECT IGNITION SWITCH ASSEMBLY

(a) Inspect the ignition switch ECM Power Source Circuit.

NG -- REPLACE IGNITION SWITCH ASSEMBLY Removal
OK -- Continue to next step.

9. INSPECT PARK/NEUTRAL POSITION SWITCH ASSEMBLY

(a) Inspect the park/neutral position switch assembly P0705.

NG -- REPLACE PARK/NEUTRAL POSITION SWITCH ASSEMBLY Removal
OK -- Continue to next step.

10. CHECK HARNESS AND CONNECTOR (IGNITION SWITCH - PARK/NEUTRAL POSITION SWITCH ASSEMBLY)

(a) Disconnect the ignition switch connector.

(b) Disconnect the park/neutral position switch assembly connector.

(c) Measure the resistance according to the value(s) in the table below.

Standard Resistance:





NG -- REPAIR OR REPLACE HARNESS OR CONNECTOR
OK -- Continue to next step.

11. CHECK HARNESS AND CONNECTOR (ST RELAY - ECM - PARK/NEUTRAL POSITION SWITCH ASSEMBLY)

(a) Remove the ST relay from the No. 1 engine room relay block.

(b) Disconnect the ECM connector.

(c) Disconnect the park/neutral position switch assembly connector.

(d) Measure the resistance according to the value(s) in the table below.

Standard Resistance:





NG -- REPAIR OR REPLACE HARNESS OR CONNECTOR

OK -- PROCEED TO NEXT SUSPECTED AREA SHOWN IN PROBLEM SYMPTOMS TABLE Symptom Related Diagnostic Procedures

12. READ VALUE USING TECHSTREAM (STARTER SIGNAL)

(a) Connect the Techstream to the DLC3.

(b) Turn the ignition switch to ON.

(c) Turn the Techstream on.

(d) Enter the following menus: Powertrain / Engine and ECT / Data List / Starter Signal.

(e) Check the value displayed on the Techstream when the ignition switch is turned to the ON and START positions.

OK:





NG -- CHECK HARNESS AND CONNECTOR (ECM - ST RELAY)

OK -- PROCEED TO NEXT SUSPECTED AREA SHOWN IN PROBLEM SYMPTOMS TABLE Symptom Related Diagnostic Procedures

13. CHECK HARNESS AND CONNECTOR (ECM - ST RELAY)

(a) Remove the ST relay from the No. 1 engine room relay block.

(b) Disconnect the ECM connector.

(c) Measure the resistance according to the value(s) in the table below.

Standard Resistance:





NG -- REPAIR OR REPLACE HARNESS OR CONNECTOR

OK -- PROCEED TO NEXT SUSPECTED AREA SHOWN IN PROBLEM SYMPTOMS TABLE Symptom Related Diagnostic Procedures