Curiosii for ever!: Car repair manuals for everyone.

Transmission Control Systems: Description and Operation











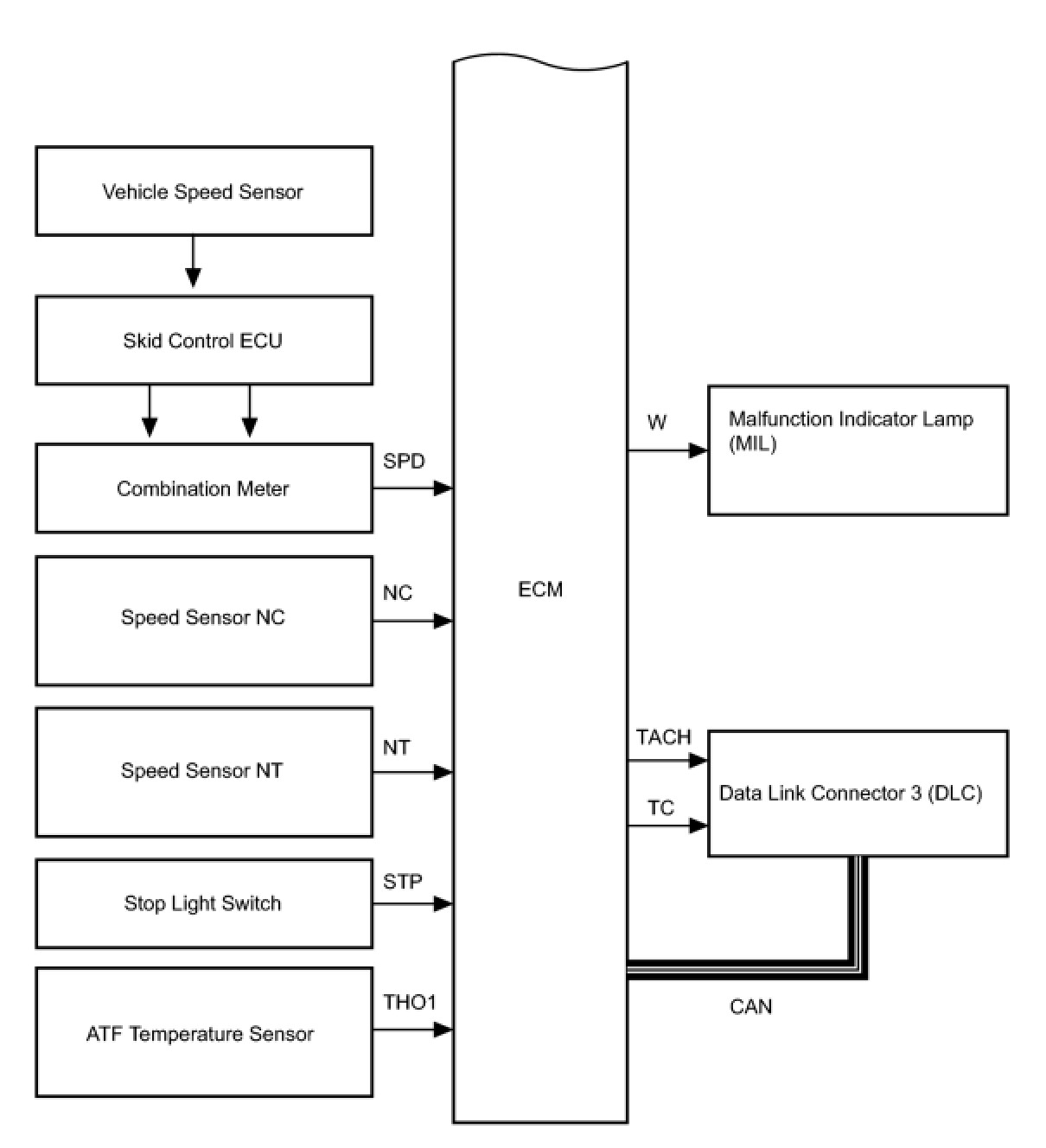
U241E AUTOMATIC TRANSAXLE: AUTOMATIC TRANSAXLE SYSTEM: SYSTEM DIAGRAM

The configuration of the electronic control system in the U241E automatic transaxle is as shown in the following chart.


















SYSTEM DESCRIPTION

1. SYSTEM DESCRIPTION

(a) The Electronic Controlled Automatic Transaxle (ECT) is an automatic transaxle that electronically controls shift timing using the Engine Control Module (ECM). The ECM detects electrical signals that indicate engine and driving conditions, and controls the shift point based on driver habits and road conditions. As a result, fuel efficiency and power transaxle performance are improved.

Shift shock is reduced by controlling the engine and transaxle simultaneously.

In addition, the ECT has the following features:

* Diagnostic function.

* Fail-safe function when a malfunction occurs.