Curiosii for ever!: Car repair manuals for everyone.

ACIS Control Circuit





2AR-FE ENGINE CONTROL: SFI SYSTEM: ACIS Control Circuit
- ACIS Control Circuit

DESCRIPTION

This circuit opens and closes the Intake Air Control Valve (IACV) according to the engine load in order to increase intake efficiency (ACIS: Acoustic Control Induction System).





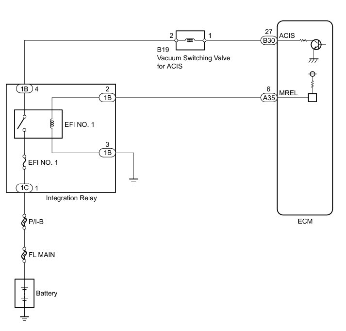
WIRING DIAGRAM





INSPECTION PROCEDURE

NOTICE:
Inspect the fuses for circuits related to this system before performing the following inspection procedure.

PROCEDURE

1. PERFORM ACTIVE TEST USING TECHSTREAM (OPERATE VACUUM SWITCHING VALVE FOR ACIS)





(a) Disconnect the vacuum hose from port F of the vacuum switching valve (for ACIS).

(b) Connect the Techstream to the DLC3.

(c) Start the engine.

(d) Enter the following menus: Powertrain / Engine / Active Test / Active the VSV for Intake Control.

(e) Operate the vacuum switching valve for ACIS.

(f) Check the vacuum switching valve air flow when switching the vacuum switching valve.

OK:





Text in Illustration





NG -- INSPECT VACUUM SWITCHING VALVE ASSEMBLY (FOR ACIS)
OK -- Continue to next step.

2. CHECK VACUUM HOSES (VACUUM SWITCHING VALVE (FOR ACIS) - INTAKE AIR CONTROL VALVE, INTAKE MANIFOLD)

(a) Check the vacuum hoses Intake System.

NG -- REPAIR OR REPLACE VACUUM HOSES
OK -- Continue to next step.

3. INSPECT INTAKE MANIFOLD (INTAKE AIR CONTROL VALVE)

(a) Inspect the intake air control valve Testing and Inspection.

NG -- REPLACE INTAKE MANIFOLD Removal

OK -- PROCEED TO NEXT SUSPECTED AREA SHOWN IN PROBLEM SYMPTOMS TABLE Symptom Related Diagnostic Procedures

4. INSPECT VACUUM SWITCHING VALVE ASSEMBLY (FOR ACIS)

(a) Inspect the vacuum switching valve assembly (for ACIS) Testing and Inspection.

NG -- REPLACE VACUUM SWITCHING VALVE ASSEMBLY (FOR ACIS) Removal
OK -- Continue to next step.

5. CHECK HARNESS AND CONNECTOR (VACUUM SWITCHING VALVE (FOR ACIS) - ECM AND INTEGRATION RELAY)

(a) Disconnect the vacuum switching valve (for ACIS) connector.

(b) Disconnect the ECM connector.

(c) Remove the integration relay from the engine room relay block.

(d) Disconnect the integration relay connector.

(e) Measure the resistance according to the value(s) in the table below.

Standard Resistance:





NG -- REPAIR OR REPLACE HARNESS OR CONNECTOR

OK -- REPLACE ECM Removal